Здравствуйте. После покупки машины купил на форуме новую дизельную вебасту. Болше 5 лет лежала ждала своей очереди и дождалась. Давно зрела идея обезопасить и увеличить КПД за счет дополнительного отбора тепла у выхлопа печки. Т.к. тепрература выхлопной под 200С, а это раскаленная труба и лишние потери тепла. Вот как это было…
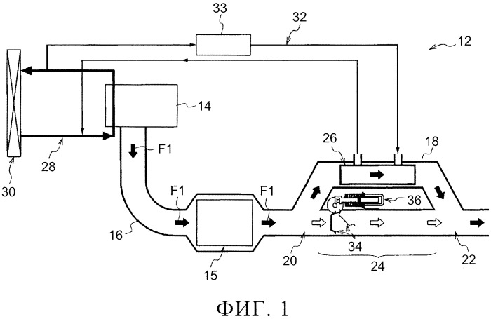
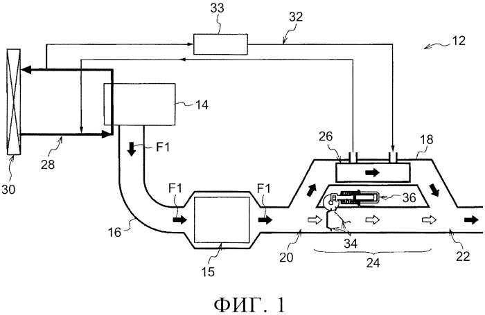
Куплен был установочный комплект.Разобрал, посмотрел что и как .Сразу убрал топливоприемник и воздухозаборник от выхлопной.С обрезков начал мастерить корпус.Крепление и выход отработанных газов.Разметил, засверлил.Ушло 20метров трубки92 вварки трубки толщиной 1ммВзвесилВзвесилв профильВоздуховодНачал топливный бакИз обрезков листов сварил бак на 14литров, горловина от канистры вварена.Быстросъемное крепление.Выход газов из теплообменника.Крепление бака и воздухозаборник готовы.Новая выхлопная, установил родной выходной штуцер, Подготовил под покраску.Загрунтовал.Покрасил, сделал крепление бака.Взялся за электрику.Комплект для буса видимо, все косы по 10 метров.Дно на винтах.Топливный насос очень шумный.Разместил сзади, сделал чехол, шумоизоляция следующим этапом.Крепление термостата и проводка.Термо и шумоизоляция.Все готово.Сделал шнур питания и клеммы .Выход выхлопной на улицу, использовал родную трубку воздухозаборника.
Выводы: 1) Автономка стала пожаробезопаснее т.к. больше нет раскаленных деталей. 2) Поднялась температура подогреваемого воздуха на 20С, было 90C на выходе стало 110C, следовательно КПД поднялся на 20%. 3)Забор холодного воздуха стал в самой нижней точке у пола, никаких дополнительных вентиляторов, печка забирает воздух через теплый теплообменник. 4)На максимальной мощности температура теплообменника и выхлопной 45С. 5) Шумоизоляция насоса и печки. 6)Съемная канистра на 14 литров, но печка может питаться из любой другой емкости, достаточно опустить топливный шланг.
Алюминий разный бывает, у нежавейки теплопроводность в 15раз меньше, ставить ее на теплообменник это глупость, по весу аналогично. Трубки такие тк это лыжные палки советские утилизировал. Датчик есть. Но выпуск наружу поэтому это не тот случай.
Хорошая работа. Правда выхлопные газы среда агрессивная и алюминий как материал для теплообменника газ-газ не лучший выбор. Я бы из 421 нержи варил. Ну или датчик углекислого газа да погромче в салон. А зачем было столько мелких трубок вваривать? Не проще было бы вварить штук 20 большего диаметра сотами ?
findpatent.ru/patent/258/2588335.html и так далее. Патенты американские есть и советские, и японские. Рекуперация тепла выхлопных газов, утилизация тепла выхлопных газов.
Несколько раз обрывалась подача питания электричества на кочегарке, никакого дыма. Там правда фильтр стоит он задержит если что, да я и не боюсь запаха дизеля. Ну а бинар и вебасто это небо и земля.
Если заглохнет без продувки (обрыв питания например) может солярочный пар на впуск повалить. У меня конечно не вебаста, но принцип работы у бинара схожий — пару раз при аврийном отключении пар из под капота валил знатно.
Вторую неделю работает никаких перебоев. Но надо учесть что дополнительного сопротивление на выходе не появилось, а точнее наоборот сечение выходной трассы стало больше а длинна меньше.
Теплый воздух, да ещё по новой разогретый ! А не будет ли этот воздух слишком сухой? Спать лучше, когда воздух более влажный .В нём больше кислорода. А сухим хорошо только насморк лечить.
Тут либо с печкой теплый и сухой, либо без отпления холодный и влажный. Это относится к любому отопителю. Тепло и влажно это либо тропики, либо баня русская.
Не могу согласиться. У меня в машине тоже фен — Эбершпехер. Даже зимой предпочитаю спать в прохладной машине, на малых оборотах, хотя и прикрываясь спальным мешком. В более влажном воздухе и высыпаешся лучше . А перед подьёмом включаю отопитель на максималку и минут через 15 в салоне уже комфортно для того, что бы вылезть из под спальника и одеваться
В жаре спать хуже, это очевидно, влажный воздух комфортнее для дыхания это тоже факт, но тема про увеличение КПД печки а не как и где лучше спать. Говоря вашими словами я включу печку на 15 а на 12 минут. И получу экономию по топливу 20% и по разряду акб.
Дело не в том что не достаточно, а в пожароопасности раскаленного выхлопа и в вылетании 20 % топлива в выхлопную трубу. А это существенная разница, тем более для автономного путешествия.
Возможно, но я грею минивэн и у меня автономка работает на минималке, и то иногда хочется выключить). Выхлоп при такой работе можно трогать руками. У меня он напрямую выходит на улицу и моментально остывает. У каждого свои темы и заморочки)
Прошлой зимой на минимуме, а как этой пойдет не известно. У меня вообще в машинах не было и нет печек автономных и не нуждаюсь. Эта для автодома или палатки.
Возможно, но я грею минивэн и у меня автономка работает на минималке, и то иногда хочется выключить). Выхлоп при такой работе можно трогать руками. У меня он напрямую выходит на улицу и моментально остывает. У каждого свои темы и заморочки)
Обижается автор за критику но это его право . У меня минивэн салон достаточно большой, остекление по кругу . стоит планар 2 Д Хватает тепла за глаза, в прогретом салоне +20 при -10 в степи на рыбалке на минимальном режиме ночью спать отлично . И ничего лишнего городить на авто не надо и так всё компактно . Для палатки может и нужная вещь, но спать на промёрзшей земле как то к старости особого желания нет .
Блок обдувается входящим потоком комнатной температуры, в инструкции сказано что это температура должна быть до 85С. Термостат можно выкрутить на 35С максимум, теплообменник дает +20С к комнатной. Следовательно максимально возможная температура обдува блока 55С дальше печка отключается. 85С по инструкции не достижимы
Теплообменник зачётный, только всас воздуха должен быть снаружи холодный. Вебасто не расчитана на работу при таких температурах. Можно подплавить блок управления — ремонт будет крайне не дёшев.
А зимой его греют для нормального пуска. У меня газ не совершает работы как в двигателе, просто перенос тепла. А вот проблемы с холодным пуском зимой теже что и у двигателей.
Ну да, даже из готовых ТО для автономок делают, просто подсоединив к выхлопу.
Это я к тому, что было бы неплохо, в вашу конструкцию добавить и обогрев ОЖ. Для более полной утилизации тепла.
Кстати, на тему топливопровода у выхлопа. Возможно, что он там не просто так, из-за удобства прокладки. А для подогрева топлива перед впрыском. Такое используют на тех же газовых горелках. Тут дизельное топливо, а оно тоже может "мёрзнуть", если не очень "зимнее". :) Что бы не "запарафинить". Не факт, что это так, но такая мысль мне в голову пришла.
Там диаметр топливной магистрали около 1мм, если замерзнет дизель то все… Мне нужен подогрев палатки и автодома, жидкость подогревать нет задачи, для этого плитка есть.
Тогда в машине сделать блок-теплообмееник, подключенный к системе охлаждения. В салоне. И пристыковывать вашу автономку к этому блоку. Горячий воздух и/или выхлоп (если двухконтурный обменник) будет проходить через этот, дополнительный, теплообменник и греть ОЖ.
Ну это так, технофантазии. :) Но, почему бы и нет?
Мотор пускается в любой мороз без проблем, он холода не боится. А я боюсь меня греть надо, Греть воду готовых теплообменников полно стоковых. А воздушных вообще нет на автономки. Самый прогрессивный это домашний радиатор отопления
Это проще сделать, не нужен большой теплообменник.
материал теплообменника нержавейка? тогда почти бесполезная приблуда, ибо у нержи очень хреновый коэффициент передачи тепла. тогда уже из алюминия нужно было делать.
могу поделиться трубой алюминиевой, от 1/4 до 3/4. правда недавно выбросил мешка 4 обрезков, причем многие по 1,5-3 метра были. Сдавать их не выгодно, проще выбросить
Весь конденсат образуется в теплообменнике и его много, нужно предусмотреть дренаж иначе захлебнется, достаточно дырочки в трубе после теплообменника и будет стекать.
Вот где бы на это взглянуть, такой теплообменник более полезен
Пока на скрутках и соплях но испытал.в теплообменник влазит 250 гр воды нагреваются до испарения за 4 мин печка на пол мощности.теплообменник с форд фокус 2 1.8 дизель.стояла на егр
Комментарии 89
Алюминий разный бывает, у нежавейки теплопроводность в 15раз меньше, ставить ее на теплообменник это глупость, по весу аналогично. Трубки такие тк это лыжные палки советские утилизировал. Датчик есть. Но выпуск наружу поэтому это не тот случай.
Хорошая работа. Правда выхлопные газы среда агрессивная и алюминий как материал для теплообменника газ-газ не лучший выбор. Я бы из 421 нержи варил. Ну или датчик углекислого газа да погромче в салон. А зачем было столько мелких трубок вваривать? Не проще было бы вварить штук 20 большего диаметра сотами ?
Газы не идут обратно в отопитель? Физика тепло хочет вверх… Выхлоп снизу… Разбирали теплообменник хоть раз, что внутри, сажа, нагар?
Добрый день. Как крепили теплообменник к отопитель, чем устраняли зазоры? Видел 4 гайки но не понятно как закручивали.
Идея в принципе правильная, но надо не забывать что чем ниже температура выхлопа тем легче получить вонючий конденсат в теплообменнике .
Какая мне разница на сколько вонюч конденсат, его пить чтоли
Не стоит его пить, его запах вы почувствуете когда он будет течь и вонять, поверьте мне я это уже проходил .
Оно течет и воняет на улицу, поэтому никакой разницы нет, для меня лично.
Комментарий удалён
Не ваша ?
Мужик красава . С удовольствием прочитал .
findpatent.ru/patent/258/2588335.html и так далее. Патенты американские есть и советские, и японские. Рекуперация тепла выхлопных газов, утилизация тепла выхлопных газов.
Для полноты понимания использования мной гаджета.
Несколько раз обрывалась подача питания электричества на кочегарке, никакого дыма. Там правда фильтр стоит он задержит если что, да я и не боюсь запаха дизеля. Ну а бинар и вебасто это небо и земля.
А откуда забор воздуха идет на горелку? Вместе с основным потоком?
да
Если заглохнет без продувки (обрыв питания например) может солярочный пар на впуск повалить.
У меня конечно не вебаста, но принцип работы у бинара схожий — пару раз при аврийном отключении пар из под капота валил знатно.
В гараже пускал выхлоп через батарею, чугун и алюминий. Много конденсата и печка с перебоями работает. Напрямую работает чисто.
Вторую неделю работает никаких перебоев. Но надо учесть что дополнительного сопротивление на выходе не появилось, а точнее наоборот сечение выходной трассы стало больше а длинна меньше.
Теплый воздух, да ещё по новой разогретый !
А не будет ли этот воздух слишком сухой? Спать лучше, когда воздух более влажный .В нём больше кислорода. А сухим хорошо только насморк лечить.
Тут либо с печкой теплый и сухой, либо без отпления холодный и влажный. Это относится к любому отопителю.
Тепло и влажно это либо тропики, либо баня русская.
Не могу согласиться. У меня в машине тоже фен — Эбершпехер. Даже зимой предпочитаю спать в прохладной машине, на малых оборотах, хотя и прикрываясь спальным мешком. В более влажном воздухе и высыпаешся лучше . А перед подьёмом включаю отопитель на максималку и минут через 15 в салоне уже комфортно для того, что бы вылезть из под спальника и одеваться
В жаре спать хуже, это очевидно, влажный воздух комфортнее для дыхания это тоже факт, но тема про увеличение КПД печки а не как и где лучше спать. Говоря вашими словами я включу печку на 15 а на 12 минут. И получу экономию по топливу 20% и по разряду акб.
🔥🔥🔥
Классно, но автономки и так достаточно, через теплообменник можно воду в душе автодома греть))
Дело не в том что не достаточно, а в пожароопасности раскаленного выхлопа и в вылетании 20 % топлива в выхлопную трубу. А это существенная разница, тем более для автономного путешествия.
Возможно, но я грею минивэн и у меня автономка работает на минималке, и то иногда хочется выключить). Выхлоп при такой работе можно трогать руками. У меня он напрямую выходит на улицу и моментально остывает. У каждого свои темы и заморочки)
Прошлой зимой на минимуме, а как этой пойдет не известно.
У меня вообще в машинах не было и нет печек автономных и не нуждаюсь. Эта для автодома или палатки.
Ale-XVit
Возможно, но я грею минивэн и у меня автономка работает на минималке, и то иногда хочется выключить). Выхлоп при такой работе можно трогать руками. У меня он напрямую выходит на улицу и моментально остывает. У каждого свои темы и заморочки)
Обижается автор за критику но это его право . У меня минивэн салон достаточно большой, остекление по кругу . стоит планар 2 Д Хватает тепла за глаза, в прогретом салоне +20 при -10 в степи на рыбалке на минимальном режиме ночью спать отлично . И ничего лишнего городить на авто не надо и так всё компактно . Для палатки может и нужная вещь, но спать на промёрзшей земле как то к старости особого желания нет .
Ale-XVit
Классно, но автономки и так достаточно, через теплообменник можно воду в душе автодома греть))
Для душа на плите грею.
Ale-XVit
Классно, но автономки и так достаточно, через теплообменник можно воду в душе автодома греть))
Или систему охлаждения в морозы
Блок обдувается входящим потоком комнатной температуры, в инструкции сказано что это температура должна быть до 85С. Термостат можно выкрутить на 35С максимум, теплообменник дает +20С к комнатной. Следовательно максимально возможная температура обдува блока 55С дальше печка отключается. 85С по инструкции не достижимы
Теплообменник зачётный, только всас воздуха должен быть снаружи холодный.
Вебасто не расчитана на работу при таких температурах. Можно подплавить блок управления — ремонт будет крайне не дёшев.
92 вварки — они того стоили чтобы КПД на пару % поднять?!)))
не на пару а на 20%, к тому же это не единственная выгода, я в конце подытожил
откуда расчеты?)
Это результат испытаний, об этом есть в тексте.
благодаря чему с 90 до 110 градусов выход поднялся?)
Благодаря отъему тепла у выхлопа и возврату его печке.
на машинах для лучшего КПД воздух охлаждают(КПД) перед тем как его в цилиндры подать — а вы его греете?!)
понятно что тут другой принцип работы, но сам факт…
А зимой его греют для нормального пуска.
У меня газ не совершает работы как в двигателе, просто перенос тепла. А вот проблемы с холодным пуском зимой теже что и у двигателей.
понял!
Что именно ?
Не забьется ли это всё теперь быстро?
Это проще сделать, не нужен большой теплообменник.
Ну да, даже из готовых ТО для автономок делают, просто подсоединив к выхлопу.
Это я к тому, что было бы неплохо, в вашу конструкцию добавить и обогрев ОЖ.
Для более полной утилизации тепла.
Кстати, на тему топливопровода у выхлопа.
Возможно, что он там не просто так, из-за удобства прокладки.
А для подогрева топлива перед впрыском.
Такое используют на тех же газовых горелках.
Тут дизельное топливо, а оно тоже может "мёрзнуть", если не очень "зимнее". :)
Что бы не "запарафинить".
Не факт, что это так, но такая мысль мне в голову пришла.
Там диаметр топливной магистрали около 1мм, если замерзнет дизель то все… Мне нужен подогрев палатки и автодома, жидкость подогревать нет задачи, для этого плитка есть.
Понятно. Думал для машины автономка.
Вот поэтому, я и написал о расположении топливопровода.
Я об этом:
Она для машины в том числе, но не стационарная, а переносная чтобы и в машине и в палатке и где угодно
Тогда в машине сделать блок-теплообмееник, подключенный к системе охлаждения.
В салоне.
И пристыковывать вашу автономку к этому блоку.
Горячий воздух и/или выхлоп (если двухконтурный обменник) будет проходить через этот, дополнительный, теплообменник и греть ОЖ.
Ну это так, технофантазии. :)
Но, почему бы и нет?
Мотор пускается в любой мороз без проблем, он холода не боится. А я боюсь меня греть надо, Греть воду готовых теплообменников полно стоковых. А воздушных вообще нет на автономки. Самый прогрессивный это домашний радиатор отопления
Холодный запуск — "стресс" для двигателя. ;)
Если есть избыток тепла, почему бы и не использовать его. :)
---
А так да, готового мало.
Разве что, из такого переделывать, не у всех сварка люминия есть:
turyst
Понятно. Думал для машины автономка.
Вот поэтому, я и написал о расположении топливопровода.
Я об этом:
turyst
Понятно. Думал для машины автономка.
Вот поэтому, я и написал о расположении топливопровода.
Я об этом:
Солнечные батареи ещё надо. ;)
Само собой, тоже лежат на очереди.
И компрессорный холодильник. :)
Skivi
Это проще сделать, не нужен большой теплообменник.
материал теплообменника нержавейка? тогда почти бесполезная приблуда, ибо у нержи очень хреновый коэффициент передачи тепла. тогда уже из алюминия нужно было делать.
Так точно, поэтому все из алюминия сделано.
тогда идея имеет место быть))) но я бы, себе, из меди сделал. ее и паять проще и теплопередача эффективнее. Да и меди много
Красиво жить не запретишь, у меня только алюминия обрезки были.
могу поделиться трубой алюминиевой, от 1/4 до 3/4. правда недавно выбросил мешка 4 обрезков, причем многие по 1,5-3 метра были. Сдавать их не выгодно, проще выбросить
Skivi
Красиво жить не запретишь, у меня только алюминия обрезки были.
скоро поеду на последний объект, если там еще валяются мои остатки, могу порезать, упаковать и отправить
Спасибо за предложение. С меня одного хватило теплообменника.
Ещё, видел, ставят теплообменник на выхлоп, который греет охлаждающую жидкость, тем самым, подогревая двигатель.
Вот где бы на это взглянуть, такой теплообменник более полезен
vjwhite
Вот где бы на это взглянуть, такой теплообменник более полезен
Вот я начал делать на камаз
Весь конденсат образуется в теплообменнике и его много, нужно предусмотреть дренаж иначе захлебнется, достаточно дырочки в трубе после теплообменника и будет стекать.
Он будет стоять вертикально.ничего там не накопится.
vjwhite
Вот где бы на это взглянуть, такой теплообменник более полезен
Пока на скрутках и соплях но испытал.в теплообменник влазит 250 гр воды нагреваются до испарения за 4 мин печка на пол мощности.теплообменник с форд фокус 2 1.8 дизель.стояла на егр
vjwhite
Вот где бы на это взглянуть, такой теплообменник более полезен
Похожий теплообменник на дизелях змз514
vjwhite
Вот где бы на это взглянуть, такой теплообменник более полезен
Как вариант, один из многих:
vjwhite
Вот где бы на это взглянуть, такой теплообменник более полезен
Патентов дофига
vjwhite
Вот где бы на это взглянуть, такой теплообменник более полезен
на гибридах типо приуса такое используется
Браво! Наш человек 🔥🤗👍
В инструкции какой температурный диапазон прописан? От -20° до 70°?
Не указано.
Круто! Жарит хорошо!
Бомба честно говоря 👍
👍
Серьезный подход
Но это не для каждого, оплатив столько сварки аргоном дешевле сигу с атозапуском поставить
Рыбакам эти теплообменники лепят по 5000руб, только под газовую плитку
китайцы на подобие этого делают походные автономки
aliexpress.ru/item/1005001522052934.html
Автономок полно, теплообменников нет пока ни у кого.
Теперь мой пост китайцы посмотрели, к следующему сезону уже будут с теплообменниками.
))))
Skivi
Автономок полно, теплообменников нет пока ни у кого.
Теперь мой пост китайцы посмотрели, к следующему сезону уже будут с теплообменниками.
К сожалению и в 2025ом Кмтайцы так и не начали выпуск теплообменников для выхлопа к сухим автономкам(
Надо писать жалобу на китайском языке.