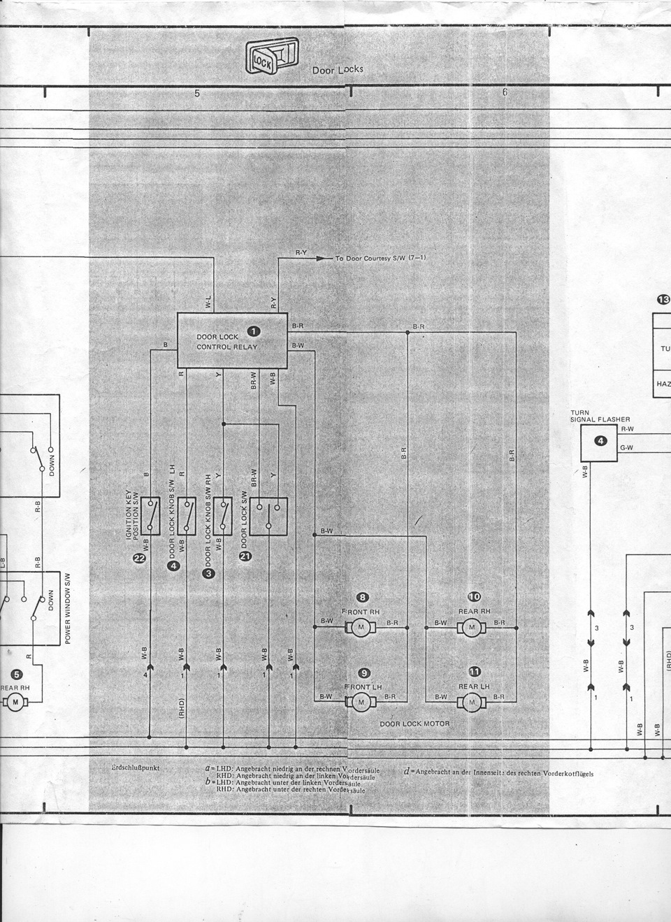
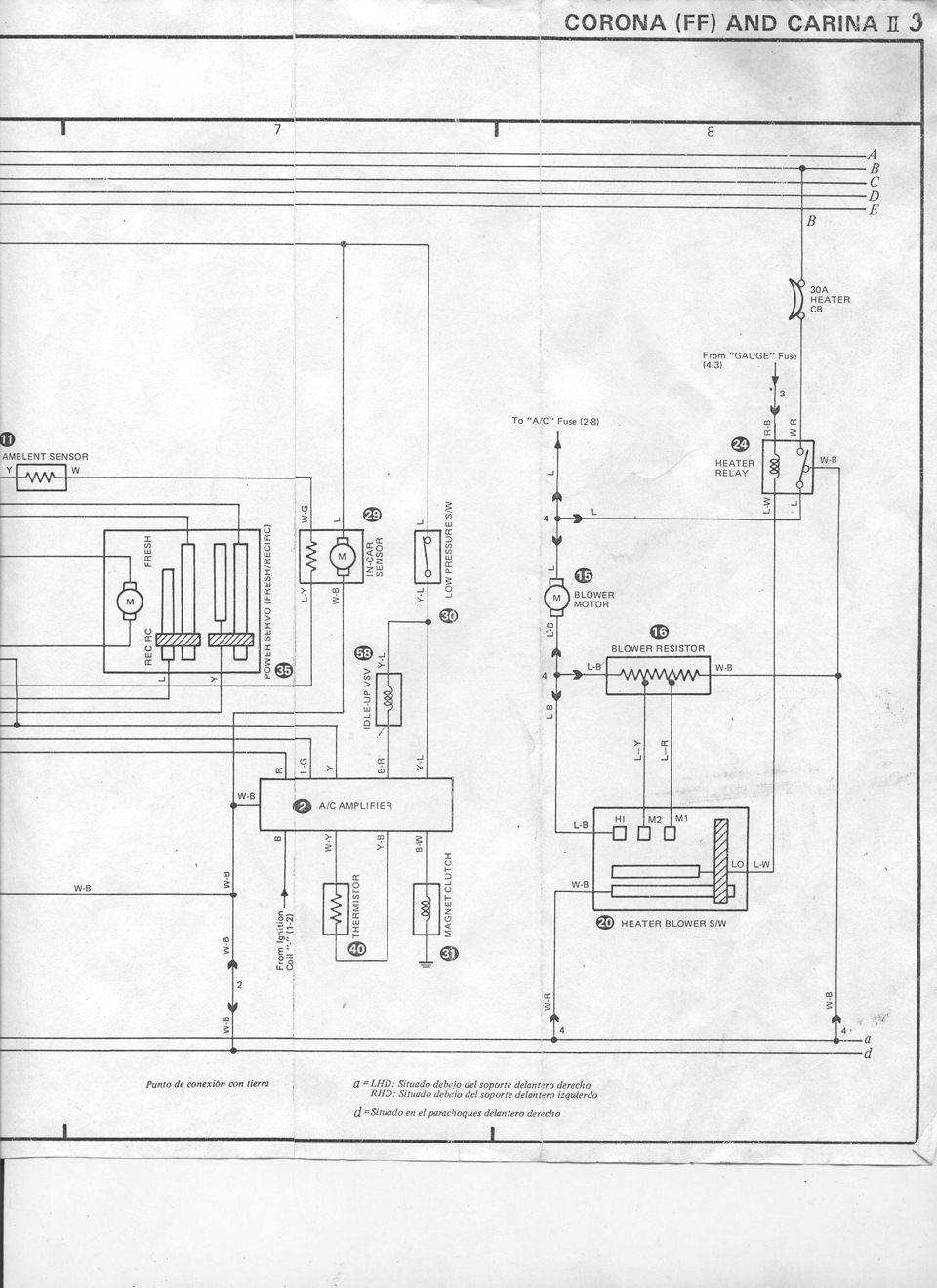
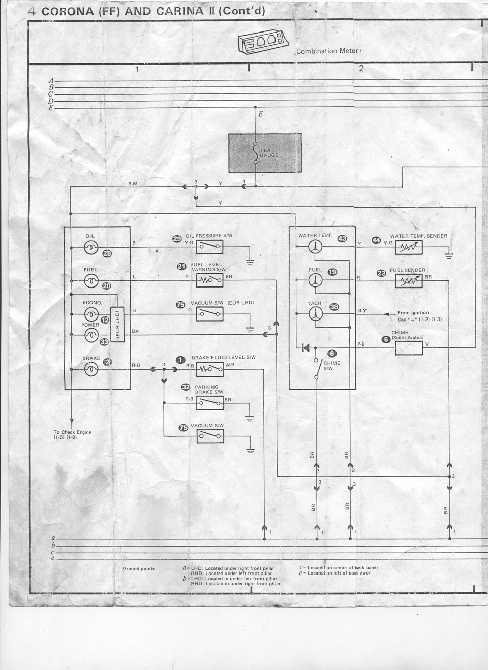
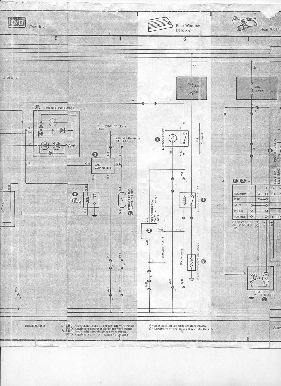
Это на корону и европейскую карину 2 (по сути та же корона).Схемы от японских карин отличаются достаточно сильно.
да, но хоть что то))
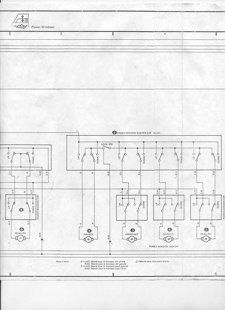
Я использовал схемы от кариба.Подходят больше, чем от короны.
ага, буду иметь ввиду)
Спасибо, очень кстати)
пожалуйста))
А где взял? ;-)
OSL с дрома прислал)) forums.drom.ru/member.php?u=14682
Спасибо.Скоро понадобится)
Комментарии 9
Это на корону и европейскую карину 2 (по сути та же корона).
Схемы от японских карин отличаются достаточно сильно.
да, но хоть что то))
Я использовал схемы от кариба.
Подходят больше, чем от короны.
ага, буду иметь ввиду)
Спасибо, очень кстати)
пожалуйста))
А где взял? ;-)
OSL с дрома прислал)) forums.drom.ru/member.php?u=14682
Спасибо.Скоро понадобится)