Всем привет. На днях приобрел блок управления мультимедиа от Clio. Через который Медианав получает данные о температуре и для ЭКО2 режима.


Вот схема подключения:

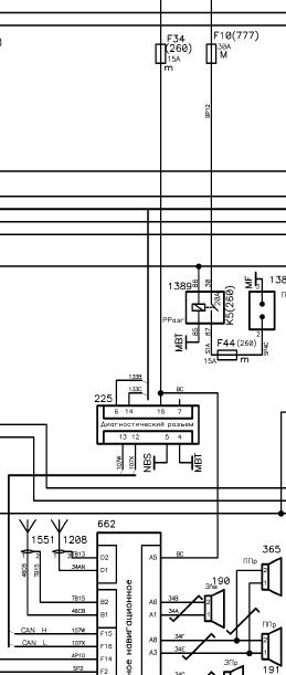
225 — OBD разъем автомобиля.
260 — + аккумул. батареи реле прерывателя цепи.
NBS — Масса электронных приборов на правом кронштейне рулевой колонки.
Сам разъем 1714 для данного блока, должен находится под панелью с правой стороны. Но у меня его там нету.

К слову. На Дастерах его можно найти просто просунув руку под панель под бордачком.
Ват как он выглядит

Как подключал блок я:
Так как такого разъема у меня не было, провода паял прямо к плате блока.


К ОБД разъему просто вставил провода с обратной стороны.

А вот уже с плюсом и массой остались вопросы…
К блоку предохранителей я еще могу протянуть провод для плюса. А вот с массой электронных приборов не всё так просто. Для того чтобы к ней подлесть, мне нужно снимать руль и доставать приборку. Это куча работы.
Так что пока просто подключил эти провода к плюсу и минусу Медианав.

Но что-то мне подсказывает что это не правильно. Потому что на эти провода ток подается постоянно (мне так кажется). Хотелось бы услышать мнение экспертов, так как я в электрике полный профан.
Активируется это всё с помощью пирен:

В итоге мой Медианав стал отображать температуру и данные для ЭКО2.


На цыфры не обращайте внимание, т.к. во время активации у меня полностью сбросились все данные БК.) Теперь нужно время чтоб они полностью восстановились.
Продолжение здесь: www.drive2.ru/l/464920521419522623/





Комментарии 100
Здравствуйте. Как вытащить разъем ОБД из бардачка, чтобы подцепить провода сзади?
Вы самый продвинутый в нашем сообществе.Можете дать ответ по моей проблеме. У меня Sandero Stepway 2G 2020г. 113 л.с. MКПП кондиционер и на заводе как доп.оборудование установили Медиа Нав Ева. Обновил прошивку до 9.1.3 и подключил Темр и Есо .Показаний нет, в сообществе подсказали, что нет блока BIC. Проверял наличие в двух местах как Вы указывали в бортжурнале, не нашел ни блока ни разъема. Возможен ли третий вариант расположения, который мне не известен. Сегодня звонил местному дилеру, могут дать заключение после компьютерной диагностики машины, время диагностики 1.5 часа. Ваше мнение ?
А есть ли разница какой bic ставить? Находил более дешевые от мегана и старого клио, даже от канго. С виду тот же, но номер другой
Они не подойдут
Жаль, была надежда.
А вот этот блок, что у вас, он работает только с эволюшен? С g1 медианав на 4.0.6 совместим? Или там принцип передачи данных одинаков для обоих ГУ и будет работать с любым медианавом?
Там принцип передачи толдько один, и не важно какое ГУ
А датчик температуры он был или ставили
Добрый день, подскажите пожалуйста, при подключении в обд адаптере не чего не меняли?
Блок с таким же номером, только от мерседеса. Будет работать ?
Здравствуйте. А Вы не пробовали активировать автозапуск?
У нас его физически нету.
Это отдельный блок.
Привет.
Не знаешь где найти разъем 1714 на Trafic 2017 года? Автозапуск будет работать с этим блоком?
Вообще то + и — по твоей схеме есть на ОБД, зачем их откуда то тянуть? Вот схема с Хрея.
Я писал уже об постоянном токе… Не хочу чтоб блок работал не прерывно.
Если производитель рекомендует делать именно так, то не вижу смысла заморачиваться. Ток потребляемый блочком в режиме ожидания единицы миллиампер наверняка, ничего аккумулятору не будет. Ради интереса померяй, отпишись если не лень. Кроме того не будет лишних "соплей", которые чреваты всякими неприятностями. Спокойно можно воткнуть переходной разъем от блочка красиво оформленным жгутиком в разъем ОБД, все будет аккуратно и безопасно. Я бы не стал напрягаться. Кстати расскажите пожалуйста, где вы брали этот блочок, что то цены по партнамберу совсем не 30 ойро?
Да я вовсе не за аккумулятор переживаю, а за сам блок. Мало ли чего с ним станет, если он будет работать не прерывно. Игрушка не из дешевых. Тем более что один уже убил. Пришлось покупать другой.
Первый я нашел на eBay за 30e. И конечно же не новый.
Второй там же но уже за 45е.
Да и какие там сопли. Блок у меня стоит за бардаком, рядом с обд. И все сделано аккуратно.
Питание от прикуривателя. И провода не пришлось тянуть через всю панель.
Кому интересно разъем для блока 283468105R имеет номер 1379668. Смотрим здесь: www.te.com/commerce/Docum…_025_Conn_Series_1014.pdf
Как и где его можно заказать?
www.ampnetconnect.by
www.fek.by/ru/
Номер разъема для этого блока судя по ключам: 1379668-2, контакты для него 1123343-1
Можно заказать на fek.by, skype человека занимающегося разъемами alexander.kosarev, привезут под заказ, но с физ. лицами они не работают, оплата только по безналу, на ваши реквизиты они выставят счет и пришлют вам его для оплаты, но у меня нет ИП, поэтому не заказывал. Если будет возможность заказать отпишите мне в ЛС, хотелось бы себе тоже такие прикупить.
На дастере (рестайлинг) не нашел этот разъем, но в том месте, где он должен быть (судя по картинке) стоит какой-то блок
Возможно это блок автозапуска, можете сфоткать и выложить его номер?
Это единственный возможный ракурс. Дальше подлезть не получится, только если всю переднюю панель снимать.
Там на блоке есть наклейка, но она проводом закрыта, возможно на ней и будет написан номер блока, есть возможность ее сфоткать?
Я пока не смотрел лично, но поискав информацию пришел к выводу, что это блок управления полным приводом (по каталогам его номер 416513057R)
Понял, спасибо. Просто хочу проверить будет ли работать штатный автозапуск с MediaNAV rev.1 с прошивкой 7.0.5MD, но не могу найти номер блока(блоков), чтобы купить. Может есть у кого какая-нибудь инфа из каких блоков состоит комплект Renault Start, у нашего дилера автозапуск для новых сандеро с MediaNAV evo идет как доп. опция
Это на фото штатный автозапуск с ключа (если я не ошибаюсь). На моей схеме, он подключается к разъему 2003.
Для медианав нужен ещё и этот блок, про который я написал в этой теме.
Номер его вы не узнали? И еще я так понимаю для блока автозапуска проводка у нас тоже отсутствуют? Через месяц, когда потеплеет немного, сам буду смотреть, уже заказал белый блок, пока собираю инфу
Я номер и не искал. Пока не до этого.
А разъема этого у меня тоже нету.
Ок, будет возможность посмотрите номер пожалуйста
Zmiterm
Я номер и не искал. Пока не до этого.
А разъема этого у меня тоже нету.
Здесь есть похожий блок, но это картоприемник и как я понял без автозапуска www.ebay.com/itm/verschie…aa85b5:g:h~IAAOSwMgdX0joF
FeRan147
Возможно это блок автозапуска, можете сфоткать и выложить его номер?
Блок управления полным приводом
renault
416515346R
10404430
0260004475
001 REV 8713
GED728186749
Доброго дня! подскажите пожалуйста что дает этот блок ?
Нашел еще и такой блок 280380003R, он вроде как от Kangoo и именно от дизельного K9K.
Обратил внимание, что прошивки у них разные…видимо эти не будут работать с Media-Nav.
я тоже наше еще два варианта номера этого блока, и скорее всего они отличаются конфигурацией которую можно сменить при помощи компа, но это только теория :( а так как темп мотора на нав все равно не вывесть то думаю прикупить вот такую штучку www.drive2.ru/l/465040368186950149/
rudder66
Нашел еще и такой блок 280380003R, он вроде как от Kangoo и именно от дизельного K9K.
Обратил внимание, что прошивки у них разные…видимо эти не будут работать с Media-Nav.
пост 8 www.lagunaclub.ru/forum/showthread.php?t=18346
rudder66
Нашел еще и такой блок 280380003R, он вроде как от Kangoo и именно от дизельного K9K.
Обратил внимание, что прошивки у них разные…видимо эти не будут работать с Media-Nav.
вот вроди все что пока нашел 283468105r 280384369r 283466187r 280380003r 280380005r 280380655r
а как ві прошивку смотрели ?
От мегана и лагуны точно не подайдут.
Их можно с помощью компьютера перепрограмировать для сандеро, но для этого его нужно сначала установить на ту машину для которой он изначально предназначался.
:( тогда наверное куплю бортовик
rudder66
Нашел еще и такой блок 280380003R, он вроде как от Kangoo и именно от дизельного K9K.
Обратил внимание, что прошивки у них разные…видимо эти не будут работать с Media-Nav.
Точно не будет работать. Его и пирен определить не сможет.
а у меня еще вопрос, так получается все можно активировать в меню самого медионава www.drive2.ru/b/460569479030507920/
в блоке который купили ничего настраивать не надоэ?
Да можно просто через micom включить. Я у себя в блоке ничего не настраивал, но такая возможность есть. Можно подобрать скрипт под свою машину. Сейчас пишу об этом.
гуд, ждем :) уже аж интересно чего там в этом блочке есть :)
Интересно будет ли работать на дизельном Дастер, в т.ч. эко. Особенно интересует что станет с менаврусом т.к. эко кнопка заменяет кнопку карта которая его и запускает
ну там жеш две одинаковых кнопки, так что должно быть нормально, да и вообще, мне например от менавруса только навител нужен, думаю не долго ему осталось, в виду того что альтернативы полным ходом уже капаются в интернете через блютуз, а не через дурацкий модем
Они не одинаковые
Менаврус останется на кнопке Навигация.
А по поводу дастера, думаю что пойдет. Тем более что потом в ДДТ появится новый блок с настройкой этого блока. Там можно подобрать скрипт под свою машину.
rudder66
Они не одинаковые
у меня в менаврусе одинаковые, а вот в родном меню разные
urabus87
ну там жеш две одинаковых кнопки, так что должно быть нормально, да и вообще, мне например от менавруса только навител нужен, думаю не долго ему осталось, в виду того что альтернативы полным ходом уже капаются в интернете через блютуз, а не через дурацкий модем
Согласен! Не стоит менаврус уже тех денег, которые за него ломят. Ничего особенного в нем нету… По мне так Медиаскин на много функциональней .
когда я его покупал, то даже официалы у нас не смогли включить камеру и 4 динамика, пришлось купить менаврус, а навител был как приятный подарок, модемом и остальной возней я никогда не пользовался, медиоскин к нам пришел гораздо позже, на иностранных сайтах был, я его видел, но трудности перевода и так как я не сильно в этом разбираюсь то для меня затея была стремной, вот и купил
Я тоже себе купил сразу после покупки машины. Просто тогда на глаза попался пост про Менаврус, где автор уверял что без этой прошивки не куда. Вот я и повёлся.)) Только деньги в пустую выкинул…
Сейчас пользуюсь Медиаскин. Он мне больше по душе.
а я по сути навител включаю раз в год и то с легкостью обошолся бы яндекс навигатором на телефоне, а продать его, ну разви что с магнитолой, хотя кому он нужен :) а чем вы реально пользуетесь на медиоскине?
Да особо ничем не пользуюсь. В основном только тотал коммандером для копирования файлов.)))
Zmiterm
Согласен! Не стоит менаврус уже тех денег, которые за него ломят. Ничего особенного в нем нету… По мне так Медиаскин на много функциональней .
Согласен, но когда я покупал менаврус, скина еще не было для эволюшинов. Кстати, а есть в скине возможность работать с 3g?
Про 3g даже и не знаю. Не думал об этом, так как самому мне он в медианав не нужен. У меня в штатной навигации все пробки показываются без интернета.
Ясно, а мне критично, я интернет радио слушать люблю
А от чего работает интернет радио? Как aha?
Нет, через usb 3g модем.
rudder66
Согласен, но когда я покупал менаврус, скина еще не было для эволюшинов. Кстати, а есть в скине возможность работать с 3g?
не 3ж а через блютуз используют телефон forum.dusterclub.ru/showthread.php?t=6112&page=2
Чего? Интернет в менаврусе на эво через usb 3g модем и только.
так вы ж про медиаскин спрашивали ! "Согласен, но когда я покупал менаврус, скина еще не было для эволюшинов. Кстати, а есть в скине возможность работать с 3g?"
А, не понял сразу. В этой мобильной версии не понятно на какой из комментариев идет ответ…
та да, оно как то перебрасывает, но кстати я не пробовал медиаскин вообще, так как на практике не силен в этих всех манипуляциях, но теорию знаю :)
Поздравляю! С интересом читаю ваши посты. Вчера по вашей наводке запустил PyRen на PC. А как раздобыть такой интерфейс для него, как на вашем фото? У меня всё в командной строке…
В папке с базой CLIP должна еще быть папка с базой DDT.
www.drive2.ru/b/463081588222067604/
Спасибо, поизучаю.
Как всегда)). Вкусняшки). На все медианав, подойдёт?
Про первый не знаю. У меня Эволюшн.
Наверное можно сразу попробовать активировать эти функции без установки блока и посмотреть, появится что или нет.
А если без блока, куда копать нужно? Это Вы у нас мозг)). Спасибо.
температуру чего оказывает?за бортом или в салоне?
За бортом.
Что даёт режим эко2? Согласование с блоком от Клио возможно толькло при наличия медиа нас?
Просто показывает данные за поездку. Это расстояние, скорость расход…
www.drive2.ru/b/460569479030507920/
У меня нет полной схемы на ваше авто, но могу сказать про икс-рей. На икс рее правильно подключить к прикуривателю, а на медианав напряжение идет постоянно!
Я об этом и подумал. Так как даже в выключенным авто можно все равно включать Медианав.
Завтра буду переподключать.)
я тя умаляю))) много работы)))
опусти руль вниз, потяни на себя очки приборки, вынь её, поджав пластик поверх руля. И вот приборка.
Дело в том что руль у меня вниз не опускается. Или я просто не знаю как.)
Из за этого ничего не могу высунуть. В руль упирается и всё.
гы) на европэйских нет регулировки вверх-вниз?
На моем нет. Но недавно смотрел что на более новых уже можно регулировать.
тогда ОЙ.
круто конечно. как всегда !
Кстати, может подскажите где манул со схемами для степки 2 можно скачать ?
Про схемы не знаю. Сам частями собирал нужное.
То есть я так понимаю, для Дастера достаточно блок управления мультимедиа от Clio подключить к разъёму 1714 и с помощью PyRen прописать его в систему?
Да.
И от каптюра тоже подойдет.
А какой дешевле, Вы не в курсе? Или номер каптюровского блока не подскажете?
А разницы нету. Блоки они и там и там одинаковые.
Новые очень дорого стоят, нужно на разборках искать.
Мне мой обошелся в 30 евро.
Спасибо.
ну наконец то нашелся тот кто решился проверить теорию, , теперь массово ищем блок :)
Я свой На Ebay купил. Продавец еще и скидку сделал.)
ну глянул он нновый 120 баксов сейчас, надо в польше искать
Zmiterm
Я свой На Ebay купил. Продавец еще и скидку сделал.)
так получается мнение что нужен блок от климат контроля ошибочное :) это хорошо, тот блок дороже вроди
От климата наверное нужен только для автостарта…
ну получается что могут подойти и другие блоки, например от мегана или еще чегото, только надо найти их номера
Сомниваюсь про другие…
Мне кажется что только от таких как Клио, Каптюр и новых дастеров.
блин ну если вы еще найдете как теперь показать на медионаве температуру охлаждайки, будет вообще супер:)
Zmiterm
Сомниваюсь про другие…
Мне кажется что только от таких как Клио, Каптюр и новых дастеров.
а что в выпадающем меню где температура можно выбрать еще, и это надо ставить другую прогу и подключать проводами елм ? она в демо режиме как ддт работает?
Там выбор между градусами цельсия и фаренгейтами.
Про прогу тут www.drive2.ru/b/463081588222067604/
Zmiterm
Я свой На Ebay купил. Продавец еще и скидку сделал.)
А можешь дать ссылку на продавца? Что-то не нахожу этого номера на ebay.
как всегда впереди планеты!
Просто как-то на польском форуме вычитал что это не возможно.)))
Типа как вызов был?))