Здоровья всем ! На матизке не приходит + на бензонасос (начал борахлить давненько, после заводки иногда глох, а иногда чуть ли не глох) сейчас + умер совсем . Реле щёлкает (перемыкал 30;87 клеймы) предохранители целы . У меня вопрос, нет ли разрыва + от реле до бензонасоса сигнализацией ? Благодарю
Здравствуйте у меня один вопрос по подключению генератора, сейчас поставил генератор от Матиза с пластиковой крышкой сзади вроде их называют тип "Б" на Жигули 21011 И вот назрел вопрос по двойной фишке по схеме на один провод идёт + с замка зажигания возбуждение получается а второй провод на лампочку только мне не понятно + или — идёт на лампочку с генератора.
П.с. на ваз 21011 на лампочку идёт плюс а минус там в щитке приборов свой
Комментарии 13
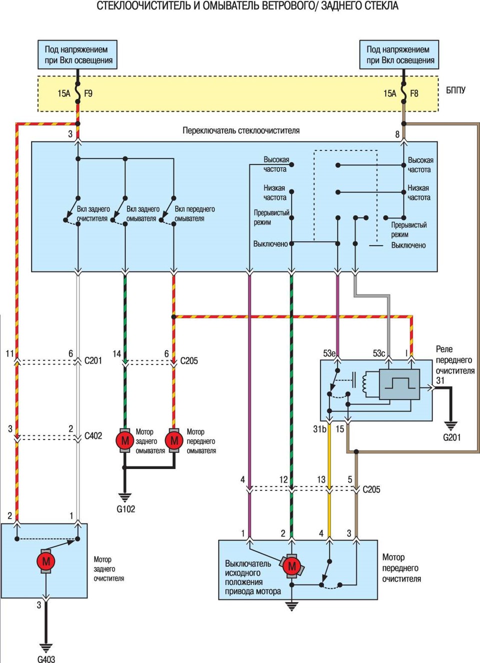
Здравствуйте.Как разшифровуется БППУ?
БППУ — Блок предов под рулем крч,
БПД. — Блок предов движка под капот
need English version
Здоровья всем ! На матизке не приходит + на бензонасос (начал борахлить давненько, после заводки иногда глох, а иногда чуть ли не глох) сейчас + умер совсем . Реле щёлкает (перемыкал 30;87 клеймы) предохранители целы . У меня вопрос, нет ли разрыва + от реле до бензонасоса сигнализацией ? Благодарю
Здравствуйте у меня один вопрос по подключению генератора, сейчас поставил генератор от Матиза с пластиковой крышкой сзади вроде их называют тип "Б" на Жигули 21011
И вот назрел вопрос по двойной фишке по схеме на один провод идёт + с замка зажигания возбуждение получается а второй провод на лампочку только мне не понятно + или — идёт на лампочку с генератора.
П.с. на ваз 21011 на лампочку идёт плюс а минус там в щитке приборов свой
спасибо
Реле фары как называется и как его найти?
please do for me in English
pkfnpo.ru/auto/chevrolet_…iz/ewd-lhdm/6m2_2.ru.html
hello dear sir, i need these diagrams with English description.
Hello ! Unfortunately I don't have any English. Only in the Russian language.
thanks a lot, can you please do translate in English.
Спасибо большое!