Вот такая неприятность!
Собрались в один прекрасный день сгонять к друзьям в деревеньку. Женская половина общества думала о том, как счесать язык перемывая кости мужской, а мужская о стопочке домашней и баньке.
Идя по заснеженной трассе аккуратно за авто, нас подрезал добрый и бодрый БМВ. Видите ли, царю не понравилось что скорости всего 70км/ч, и холопы тупые не имея забот, плетутся словно черепахи. Взяв дюжий разгон, совсем капельку не справившись с управлением, резко поворачивая на право нас подрезает представитель немецкого авто, и славно так даёт пенделя впереди идущему французу. Оттормозившись нас заносит и так аккуратно, словно лёгкий поцелуй, отбойник передаёт привет. Француз в похожем состоянии недоумевает, а юнный представитель немецкого автопрома оказывается довольно милой на вид, но донельзя хамовитой леди. Долгое стояние, ожидание и тд описывать нет смысла. Отделались лёгким испугом, бампером, двумя фарами и радиатором кондея.

Знатоки, вопрос на засыпку. Удар был не сильный, но ошибка абс есть, типа отсутствует связь с щитком приборов и на щитке написанно abs anavailable.
Второе, кто может помочь с покупкой фар из Беларуси?! У нас две фары это в среднем 90 евро, состояние ужасное, если дешевле то хлам полный. Пока ни чего нет.
Третье уже выяснил, бампер от 3д встаёт норм.
Удачи всем на дорогах! Будьте бдительны, и не дай бог, вам встретить таких вот леди и джентльменов. 😄







Комментарии 33
Сорян, что не по теме, но срочно!
Подскажите плиз 🙏 кто в курсе. Руль от grand punto подходит к стило ?
От Браво 2 точно подходит
От браво2 знаю, мне этот интересен
Печальная история, удачной починки тебе друг. А БМВисты они походу везде такие, выше всех и вся. Друг год назад то же купил БМВ, манера езды изменилась координально, похоже машина распологает к свинскому отношению к окружающим.
Я ездил за рулём БМВ три дня(у корефана брал авто) реальнот хочется притопить😄 ну типа такой нереально брутальный самец, а по ходу дела машина и машина. Это видимо понты взращивает автопром немецкий день ото дня владения этим авто 😁
Был у меня такой случай, отвалилась кан шина, нашел под блоком предохранителей в косе которая в салон идёт переломанные провод, у меня при этом щиток приборов как новогодняя елка, ехать не хотел, вялый по ускорению, спидометр не показывал, хорошо кабель трекер есть+ комп, все равно день отдал на поиски и устранение.А вообще глянуть бы предохранители
в Минске брал себе фары за 80 долларов две
в рб найти можно, многие отправлют в рф.
Это железо, главное сами живы здоровы, фиата жаль, но не смертельный случай. удачи
Ценники на доставку габаритных запов космические при смешных ценах на сами детали в РБ.Мелочевку тягать можно, давно тарюсь, а с крупняком попал однажды, дверь и бампер стоили вместе 2500₽, зато доставка сука 7400₽.
Сочувствую.
С блока абс, скорее всего, разъём просто слетел. Посмотри внимательно на сам блок.
ПС: по моей скромной статистике — именно на БМВ чаще всего встречаются на дорогах самовлюблённые е@#&ны, на видеорегистраторе собралась аж целая коллекция.
Посмотрю, как в гараж зайду. Спасибо за совет.
А вот Гелендваген/бумер и ждм головного мозга по моему у некоторых не лечится😁😁😁
Не умеет он слетать, там фиксатор-защелка мощная на блоке.
vladvalmont
Сочувствую.
С блока абс, скорее всего, разъём просто слетел. Посмотри внимательно на сам блок.
ПС: по моей скромной статистике — именно на БМВ чаще всего встречаются на дорогах самовлюблённые е@#&ны, на видеорегистраторе собралась аж целая коллекция.
разъем с абс руками то не легко снять,
Озвучте тогда свои варианты 😄
я бы начал с очистки и смазки точек крепления массовых проводов к кузову, очистка разъёмов под блоком предохранителей и т.д… проверка каждого датчика абс тестами на диагностике.
Вот диагностика компом — эт да. А всё остальное — это пальцем в небо: так можно всю тачку перебрать 😂
Если бы где-то масса отвалилась, то там бы отвалился не только абс, а все остальные блоки в машине, начиная с движка.
Да и каким макаром чистка разъёмов под блоком предов должна помочь? Если машина до ДТП ездила без каких-либо ошибок по абс, то с чего вдруг разъёмы под блоком внезапно запачкались? От испуга? 😂
Если тачка пишет, что абс недоступен, то значит надо отталкиваться именно от этого. Защёлка на разъёме абс действительно крепкая, но от удара могло тряхнуть коробку с акб и шевельнуть разъём на блоке абс, который находится вплотную к коробке. Правда, это ещё зависит от типа блока абс — в Стило разные блоки ставились и выглядят они по-разному.
Подключаемся сканером к машине, смотрим номер ошибки, от этого уже отталкиваемся и решаем, что делать. А так можно только время зря потратить и не получить ожидаемого результата.
С1103 и С1522 ошибки по АБС. Типа ошибка конфигурации и отсутствие связи с приборкой. Proxy делать отказывается через Alfa old.
Надо пробовать через эку скан у знакомоо электрического. Датчики АБС в норме, на панели горит значёк.
В боди-компе и в приборной панели есть ещё какие-нибудь ошибки?
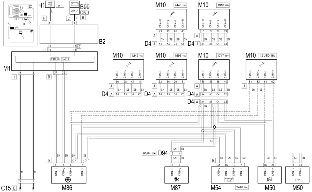
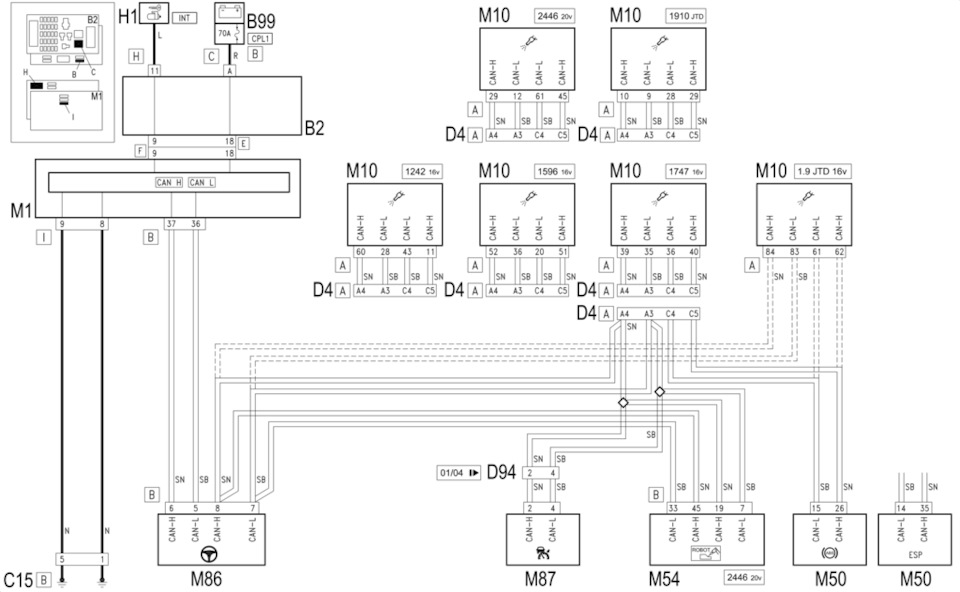
Скорее всего, нет связи по кан-шине. Блок абс (М50) связывается по кан-шине с ЭБУ двигателя (М10) через разъём D4A под блоком предов под капотом. От ЭБУ двигателя кан-шина идёт через тот же D4A на электроусилитель руля. Смотреть надо участок шины M50 — D4A — M10, так как если бы на участке кан-шины от ЭБУ до электроусилителя были бы какие-то проблемы, то на связь не выходил бы ещё и ЭБУ.
Берём мультиметр с прозвонкой и проверяем проводку на участке M50 — D4A — M10 по пинам, указанным в схеме.
Вполне может быть, что в самом блоке абс проблема, но это уже надо смотреть после проводки.
Из других ошибок только пузан снова появился. И то до этого случая. Видимо правда Кан слетел, т. к. Отключилась панорама, отключился мультируль
Это уже надо бодик смотреть.
vladvalmont
Вот диагностика компом — эт да. А всё остальное — это пальцем в небо: так можно всю тачку перебрать 😂
Если бы где-то масса отвалилась, то там бы отвалился не только абс, а все остальные блоки в машине, начиная с движка.
Да и каким макаром чистка разъёмов под блоком предов должна помочь? Если машина до ДТП ездила без каких-либо ошибок по абс, то с чего вдруг разъёмы под блоком внезапно запачкались? От испуга? 😂
Если тачка пишет, что абс недоступен, то значит надо отталкиваться именно от этого. Защёлка на разъёме абс действительно крепкая, но от удара могло тряхнуть коробку с акб и шевельнуть разъём на блоке абс, который находится вплотную к коробке. Правда, это ещё зависит от типа блока абс — в Стило разные блоки ставились и выглядят они по-разному.
Подключаемся сканером к машине, смотрим номер ошибки, от этого уже отталкиваемся и решаем, что делать. А так можно только время зря потратить и не получить ожидаемого результата.
не все неисправности можно диагностировать компом, но согласен начинать надо с него, а без него не стоит и начинать
vladvalmont
Вот диагностика компом — эт да. А всё остальное — это пальцем в небо: так можно всю тачку перебрать 😂
Если бы где-то масса отвалилась, то там бы отвалился не только абс, а все остальные блоки в машине, начиная с движка.
Да и каким макаром чистка разъёмов под блоком предов должна помочь? Если машина до ДТП ездила без каких-либо ошибок по абс, то с чего вдруг разъёмы под блоком внезапно запачкались? От испуга? 😂
Если тачка пишет, что абс недоступен, то значит надо отталкиваться именно от этого. Защёлка на разъёме абс действительно крепкая, но от удара могло тряхнуть коробку с акб и шевельнуть разъём на блоке абс, который находится вплотную к коробке. Правда, это ещё зависит от типа блока абс — в Стило разные блоки ставились и выглядят они по-разному.
Подключаемся сканером к машине, смотрим номер ошибки, от этого уже отталкиваемся и решаем, что делать. А так можно только время зря потратить и не получить ожидаемого результата.
и да, у Вас была машина после дтп? так не надо смеяться — а то от испуга не только разьемы срутся…:)
Да, была. Об этом можно почитать в моём БЖ. Разъёмы под блоком предов остались чистыми. Даже массы чистить не пришлось.
Да я не об этом))))), я про то, что после дтп бывают разные сюрпризы!
Прям капитан очевидность, честное слово 😂 У автора данного поста после ДТП слетел конфиг автомобиля — наверное это случайность! 😂
😀
vladvalmont
Да, была. Об этом можно почитать в моём БЖ. Разъёмы под блоком предов остались чистыми. Даже массы чистить не пришлось.
www.drive2.ru/l/547503190514335769/
это дтп? ))))) это так — поцарапал…
Ну да — "царапина", которую страховая оценила почти в 70К рублей, а общая сумма ремонта этой "царапины" уже давно перевалила за 100К рублей, так как некоторые детали салона пришлось тянуть по кусочкам с Европы. И это я ещё не весь пострадавший пластик собрал.
У автора данного поста, если чё, аналогичная "царапина", только с противоположной стороны.
Как всё это связано с чисткой масс и разъёмов под блоком предохранителей, если честно, до сих пор не понимаю.
да я и не настаиваю на том чтобы понял, если нет желания — то пожалуйста…
Подстава суко.Тут ещё и телевизор менять придется скорее всего.
На фары есть ремкомплекты креплений у Polcar.
Давай не унывай, всё сделается.
С телевизором всё впорядке слава богу, и диффузор вентилятора целый, новый бампер пришёл, радиатор заменён, осталось фары найти и перекрасить бампер. И всё гуд будет.
Kleetus
Подстава суко.Тут ещё и телевизор менять придется скорее всего.
На фары есть ремкомплекты креплений у Polcar.
Давай не унывай, всё сделается.
да тоже подумал о нашем ХРУПКОМ телевизоре, повезло что целый — хотя и не верится
Сам готовился к худшему, только летом менял телевизор. Повезло