Здравствуйте коллеги.
На выходных наконец-то собрал и протестировал систему автоматики для кемпера.
Схема заработала сразу, ошибок в монтаже не было.
При проектировании заложил требования к простоте ремонта, так чтобы схема была понятна даже простому электрику. Ведь когда-то буду продавать этот прицеп и у будущих владельцев должна быть возможность недорого и легко устранить неисправность в случае чего.
Хотя, при правильной эксплуатации проблем возникнуть не должно.
Схему сделал полностью аналоговой, без применения цифровых технологий и полупроводников, за исключением двух диодов шоттки, установленных для развязки цепи АКБ прицепа-автомобиль.
Схема построена на обыкновенных релюшках, 5 из которых на 220 вольт, и две на 12 вольт.
Использовал релюшки оставшиеся от одного проекта.
И поскольку четыре группы контактов этих релюшек рассчитаны на 7 ампер, то пришлось подключать их в параллель и использовать по две релюшки для комутации силовых цепей питания.
В сумме получилось 50 ампер, чего вполне достаточно.
В качестве корпуса использовал бокс на 16 групп, всё оборудование смонтировал на дин-рейку.
Для защиты и коммутации использовал двухполюсные диф.автоматы на 16 ампер контакты которых скоммутированы в параллель, то есть они отключатся при нагрузке более 32 ампера или от короткого замыкания.
Вместо диф.автоматов вполне подойдут и обычные, с током ограничения нагрузки 32-40 ампер.
И пусть вас не смущает что это стандартные автоматы для сетей 220 вольт.
Они так же хорошо работают и при низком напряжении.
Кстати, для низковольтных сетей из отечественных образцов можно использовать автоматы ВА47-29.
Они рассчитаны на напряжение постоянного тока до 48 вольт, если мне не изменяет память.
Низковольтные релюшки имеют по 4 контактные группы на 15 ампер (в сумме 60А), поэтому использовал их по одной для каждой цепи.
Почему именно так?
Проектируя блок автоматики я исходил из трёх принципов: надёжность, экономичность и простота.
Повторю, что релюшки у меня уже были, так же и диф.автоматы, так что покупать пришлось только бокс.
Не мудрствуя, я купил витринный образец без упаковки за 800 руб.
Если покупать всё с новья ценник будет раз в 10 больше.
Единственная покупка, избежать которой не удалось, это аккумулятор. В качестве временного решения взял компромиссный вариант, кальциевый на 100А/ч. Впоследствии заменю его на гибридный или малосурьмянистый на 190А/ч, а этот впихну под капот машины, благо по ширине, высоте и полярности он проходит, а по длине… Придётся переделать партубок воздухозаборника и площадку под АКБ, и тогда АКБ на 100А/ч станет штатным на моём Дастере. Но это уже другая история…
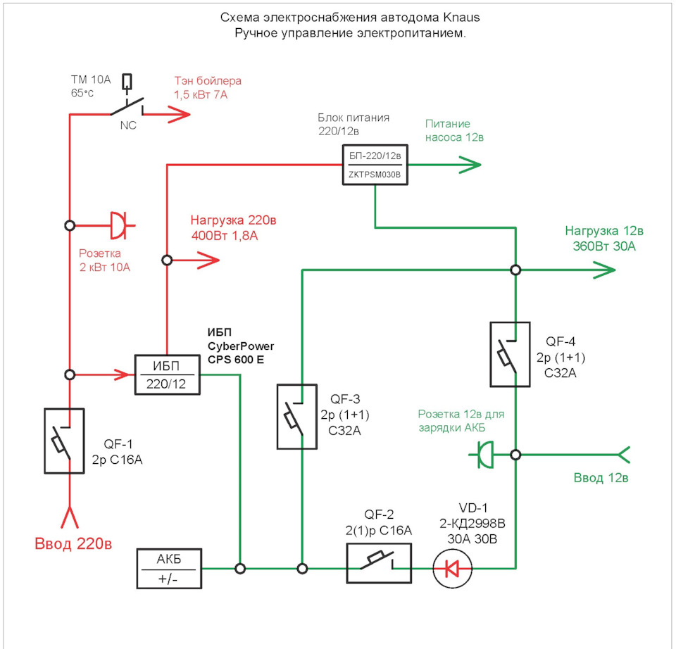
Делюсь схемой, как и обещал недавно.
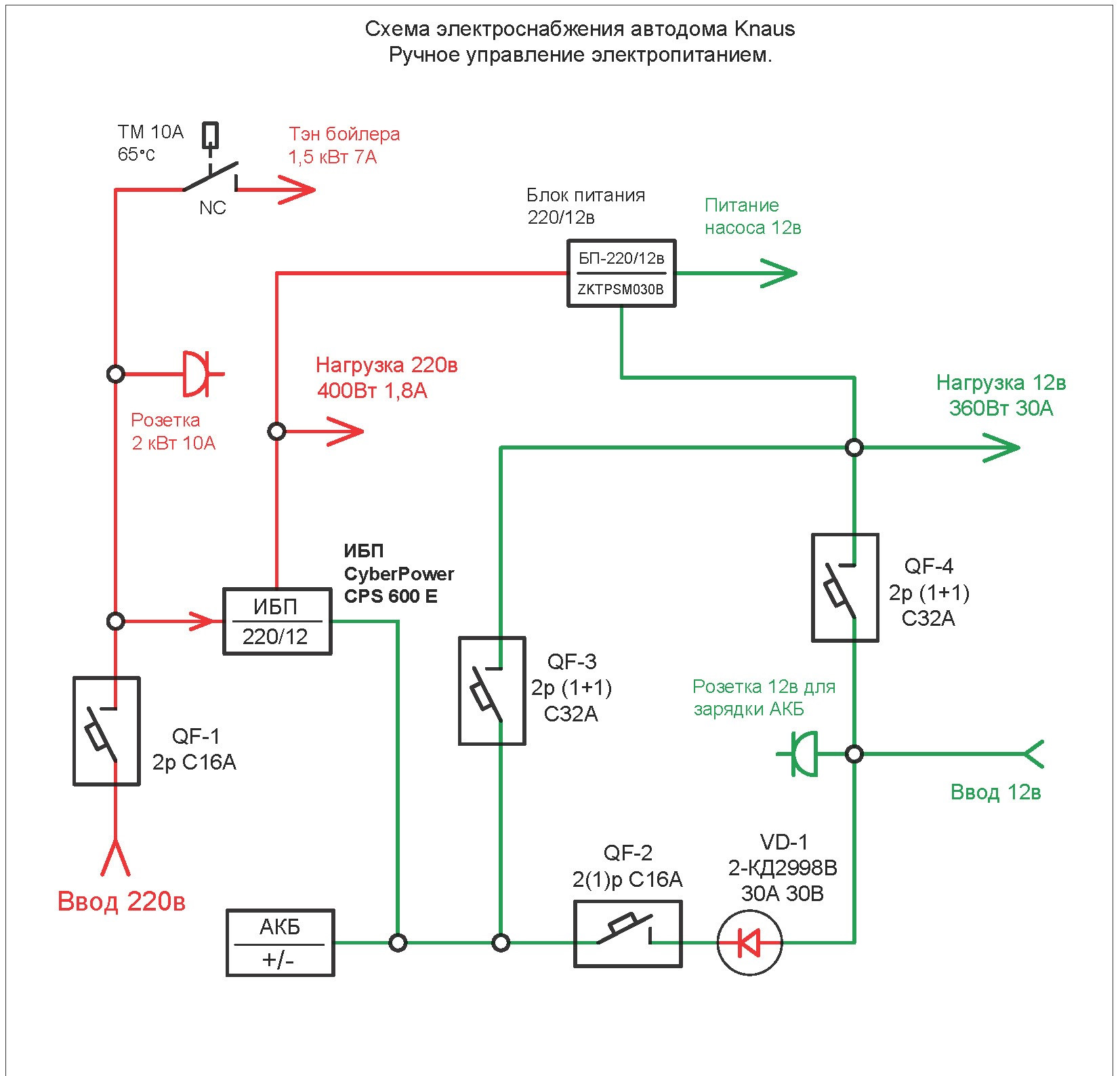
Добавлю альтернативную схему полностью ручной комутации, может кому пригодится.
Блок автоматики, ИБП и всё остальное планирую ставить в дом недельки через две, как потеплеет.
Результаты сфотографирую и отпишусь что применял и как.
Ну вообщем как-то так.
Всем удачи!






Комментарии 4
Красиво. С душой. Впечатляет.
А чем не устроило готовое решение( реле приоритета)?
И я правильно понял — бойлер запитывается только от 220?
готовое решение это цена. не хочу вкладывать в эту затею слишком много.
иначе денех на отпуск не останется ))
решение о бойлере 220 вольт не окончательное. думаю о газовом, но накопительный газовый бойлер потребует дополнительного места. плюс отвод выхлопа этого бойлера. плюс газовая подводка и водяная труба в общую систему…
многовато сложностей и затрат, проще нагреть на газу чайник и влить в бойлер через крышку.
или воспользоваться внешним электропитанием 220, или генератором 220 вольт для нагрева воды.
я применяю самодельный электрический бойлер на 20л.
тэн для него подобрал из имеющихся в продаже.
о бойлере отдельно напишу, после того как всё смонтирую.
греть воду от 12 вольт это слишком большая нагрузка на аккумулятор, тэн 12 вольт на 1000вт посадит в ноль акб 100а/ч за один час. насиловать генератор автомобиля чтобы нагреть воду — так себе идея.
поэтому или внешнее 220, или чайник на газу. пока остановился на этом.
20 литров тёплой воды вполне достаточно на двоих чтобы летним вечерком ополоснуться после моря
Четыре 5-ти литровых баклажки с водой поставленные у прицепа, к вечеру нагреются так, что придется еще и разбавлять.
есть такое дело, этим летом так и поступали