в общем решил я с дворниками заморочиться.
у меня изначально стоял такой вот блок управления

куплен блок такой вот

можно в принципе было купить такой

но мы как говорится легких путей не ищем.
вся сложность в том, что разъем у меня такой вот

как и на том что с зеленой наклейкой. те зеленый можно было воткнуть ничего не переделывая и получить регулируемую паузу дворников, ну и бонусом выход на омыватель фар.
на купленном блоке разъем на 26 пинов.
сложность в том что под него совершенно другая схема проводки.
еще сложность в том, что про такие блоки не все разборщики и слышали. а видели в живую их еще меньше людей)
следующая сложность в том, что блок на 15 пинов со встроенными реле. к такому блоку реле идут отдельно. ну и как ясно из всего написанного выше их никто не видел, а тем более в наличии их ни у кого нет)
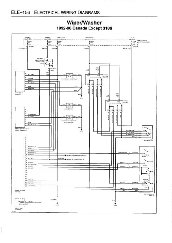
схема подключения всего этого была найдена, тоже кстати с трудом

не эта, нормальная, где проресованы релюхи, прописаны точки соединения, но для общего развития сойдет и эта)
сразу возникают непонятки, что за штука двойной модуль реле, тот что на схеме слева сверху.
61 35 1 383 417 ее номер,
а выглядит она так


те две релюхи что правее ее одинаковые, номер у них( потом гляну, допишу) бъются почемут то как реле ченджера, но сути не меняет.
выглядит так
тут будет фото
проводку ко всему этому целиком найти не удалось, найдена частично и доплетена.
нафига все это надо было, будет видно в одной из следующих частей)
про подключение подробно, допишу позже
итак подключаемсам блок
1-не используется
2-не используется
3-не используется
4-не используется
5-не используется
6-голубо\черно\желтый-на модуль омывателя фар. самой релюхи у меня нет, поэтому пока провод висит под бардачком, где и будет стоять релюха
7-черно\красный-на модуль двойного реле, на 6й пин. разъем под модуль собирал сам из разъема под обычную релюху и пинов надерганых с проводки. нмера пинов там подписаны
8-коричнево\зеленый-туда же, но на 9 пин
9-черно\зеленый- на подрулевой дворников. 7 пин. есть он не на всех переключателях, а только с кнопкой интенсив
10-черно\зеленый- на сигнал стартера, что бы все это не работало во время заводки машины. вообще этот разъем у меня был в коробке предохранителей, но я его вывел ка колодку в ногах водителя.
11-не используется
12- серо\черный-первый пин переключателя света. разъем есть на колодке в ногах водителя
13- не используется
14- черно\голубой-на переключатель дворников-4пин
15--коричнево\зелено\желтый-на мотор дворников 4 пин.
16-черно\коричневый-2 пин переключателя дворников
17-коричнево\фиолетовый-5 пин переключателя дворников
18-не используется
19не используется
20-не используется
21 не используется
22-не используется
23-фиолетово\черный-44 предохранитель. он у меня почему то на колодку не выходит, а идет куда то назад. сто относительно логично, тк отвечает он в основном за подсветку багажника. пришлось впаивать штекеры, пускать через колодку в ногах водителя. как он и должен идти при такой схеме проводки
24-черно\белый- на датчик скорости. соответствующий разъем есть в ногах водителя
25-коричневый-масса, подключал на колодку за бардачком
26-черно\фиолетово\желтый-на 4 пин реле дворников.реле устанавливаются под панелью, на колодке в ногах водителя
вообще вся эта схема использовалась с 93 по 95 год, на машинах для канадского рынка. отсюда и редкость компонентов.
разъемов под реле у меня тоже не было. пришлось брать от каких то других и добавлять пины.
итак подключаем.
сначала модуль двух реле.
там 9 пинов.
1-не используется
2черно\зеленый-идет под капот. на моторчик интенсива.
3-не используется
4-фиолетово\черноый-на 44 предохранитель. выше писал как.
5-коричнево-фиолетовый- на моторчик омывателя фар. он и так есть. проще всего отрезать от старого блока и спаять.
6черно\красный-блок дворников(писал выше)
7--не используется
8 коричневый-масса. на колодке в ногах водителя
9коричнево\зеленый-блок дворников(писал выше)
теперь реле дворников. они одинаковые но обозначим ка на схеме
к11
2-(87)-на 36 пердохранитель. он до этого и отвечал за дворники. причем шел не через колодку, поэтому так напрямую и припаиваем.
4-(85b)-черно\фиолетово\желтый-на блок дворников(писал выше)
5-(87а)-масса-на колодку в ногах водителя
6-(30) на 6 (30)пин следующего реле
8-(66)-на 45 предохранитель. есть на колодке в ногах водителя.
9-(85)- черно\желтый. на 4 пин (85b) второго реле.
теперь второе.
к53
2-(87)-3 пин мотора дворников
4-(85b)-9пин предидущего реле(выше писал)
5-(87а)- черно\красно\желтый-2 пин мотора дворников
6-(30)-н6\30 предидущего реле
8-(86)фиолетово\белый-45 предохранитель на колодку в ногах водителя
9-(85)-3 пин переключателя дворников.
в общем все просто если бы я не начал установку еще парочки опций одновременно с этой) но о них в следующих частях)





Комментарии 3
вот ты заморочился))действительно легких путей не ищешь ))) можно было сделать все проще))я говорил как)
не, так бы я не пользовался интенсивом. я же ленивый, мне главное чтобы омыватель сам срабатывал сам после интенсива)
понятно))