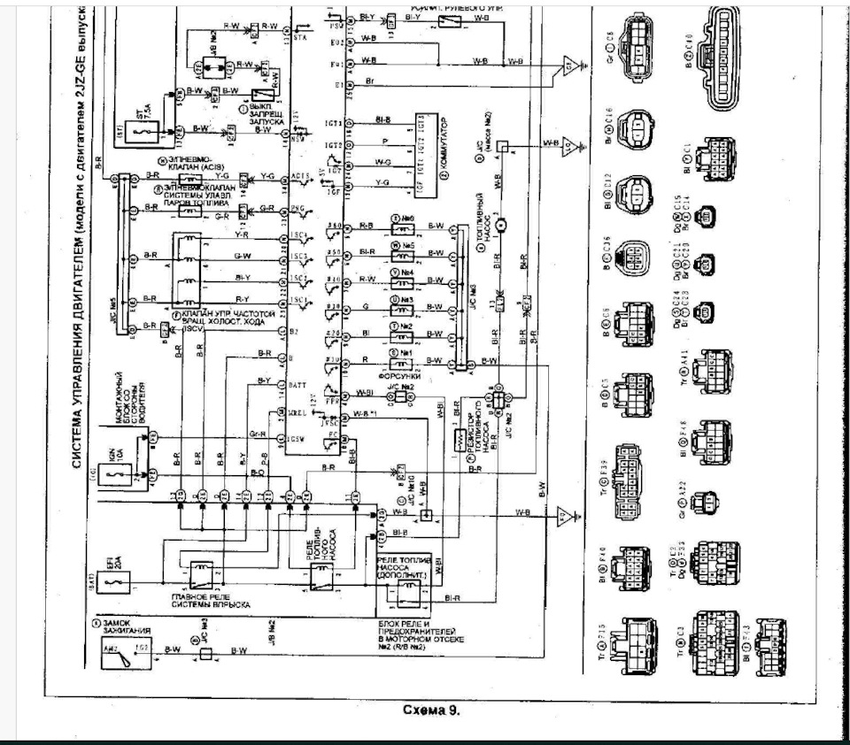
После свапа с бимса на jz, стала выскакивать 78 ошибка, как доп. реле на топливный насос. Резистор топливного насоса на 2jz ставился и у меня его не было не изначально, т.к. на двушках он не ставится и не было со свап-комплекта и я не знал о такой вещи. Как бы я не придавал значения этой ошибки особо и думал что на езду и на работу двигателя не влияет, пока не начал читать драйв и вникать что вообще она означает. Информацию можно найти о нём и схема подключения этого резистора на всех тойотах она примерно одинаковая, решил реализовать это как можно максимально по штату это на своей машине.
На драйве люди говорят, что с ним более стабильная работа на холостом ходу, топливо не переливает, большая разница в расходе после его установки. Так как если он с завода предусмотрен, то значит нужно его поставить обязательно. Поставлю и проверю это на практике.
Пригляделась мне больше статья: www.drive2.ru/l/734590/ (спасибо ему за информативные фотки)





Так как я хочу реализовать это всё максимально по штату, поэтому буду использовать штатные провода из тойотовских кос, которые у меня были как донор.









Таким образом, после того как машина запускается, благодаря резистору, уменьшается напряжение и насос меньше даёт давления топлива, соответственно расход становится меньше и не переливает. Когда даёшь газ, с блока управления идёт сигнал FPR на реле, можно услышать как оно щёлкает и делая самодиагностику, 78 ошибка пропадает- значит система работает!
Был замечен мной такой факт, что когда машину заводишь, то становилась такая богатая смесь, что машина на холостом порой глохла и вонял выхлоп. Сейчас такого не происходит.
Далее предстоит поменять кислородный датчик, т.к. по нему идёт 21 ошибка. Устраняя такие неисправности, я борюсь с диким расходом.





