Москвич Святогор Ижанитовый
Москвич Святогор 2001, двигатель бензиновый 2.0 л, 113 л. с., передний привод, механическая коробка передач — отзыв владельца
Альбом 2

Leshii86
Был 1 день назад
Алексей Маринов, 39 лет
Я езжу на Opel Zafira Семейная, Москвич Святогор Ижанитовый, ГАЗ 69 Говномес-тазодав и Renault Laguna Замутная (до этого — Москвич 2141)
Москва, Россия
Я езжу на Opel Zafira Семейная, Москвич Святогор Ижанитовый, ГАЗ 69 Говномес-тазодав и Renault Laguna Замутная (до этого — Москвич 2141)
Москва, Россия
Отзыв владельца
Добылось на полухаляву гнилое в дрова ведро с реномотором и гуром.Из Вологды пригнал.Реномотор продал-новый сунул, и снабдил благами цивилизации:кондеем, тормозами, ЭСП, Цз, в сжатые сроки.И тут же вшатал…Готовится новый кузов под него.
Паспортные данные
- Двигатель 2.0 бензиновый, 113 л. с.
- Механическая коробка передач
- Передний привод
- Машина 2001 года выпуска, была куплена в 2017 году
- Москвич Святогор выпускается с 1997 года
Описание написано 8 лет назад
Аксессуары

КПП
аксессуары
Доработки

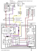
Два вентилятора-две скорости+кондей
тюнинг
Колёса

Колёса и тормоза
шины
Наблюдения и впечатления

Древние руны
наблюдение
События

Встреча
встреча

Как оно пригонялось.
покатушки
Разное

АБС(ну или ABS)
просто так

Таки ошмётки кондея
просто так

Чёрные чернушки
просто так
Машины в продаже

Кемерово
Москвич 2141, 1998
460 000 ₽

Шилово
Москвич 2141, 1993
135 000 ₽

Томск
Москвич 2141, 1999
150 000 ₽

Омск
Москвич 2141, 1999
75 000 ₽








Комментарии 7
На счёт кондея подробнее можно?
Или Висму 2 присру, либо самоколхозный климат, из говна и палок)
понятно
как так вшатал то?
привязать к телевизору или к лонжерону трос и дёргать об столб.
только перед рывком надо обязон сцепу выжать, остальное выпрямляется руками и палкой с молотком (:
оно всё отгнило.Новый кузов б/н как и старый.Покрашено в апельсин, и вперёд)
Чем плох старый кузов? Вытянуть и все!
Сгнил в слюни.