Наконец то решил проблему которая мучила меня целый год, а именно, проблема не корректной работы ЭУР(дребезжание в торпеде при повороте руля, отключение в крайних положениях, постоянные свечение ошибки при пуске авто и т.д.), всё дело было в датчике положения и момента(2 датчика исполнены в одном корпусе)руля, который установлен в ЭУР и что самое главное — у официалов он не продаётся и отдельно по программе подбора запчастей не идёт. По этому многие при возникновении выше перечисленных проблем покупают новый или б\У ЭУР в сборе(от500 -б\у до 1600 долларов новый ).
С помощью нашего соратника corbandalas, спасибо ему огромное!, был приобретен, сей датчик в Германии.
Что нужно, что б его установить:
1. Снятие рулевой колонки
2. Отделение рулевого вала от ЭУР
3. Отключение разьёмов и снятие ЭУР
4. Снятие направляющей (которая прикрывает датчик)
5. Снятие старого датчика
6. Смазка зубцов механизма
7. Корректная установка нового
8. Сборка в обратном направлении
9. Настройка нулевой точки руля и настройка поворотного момента с помощью MultiEcoScan
10. Наслаждение работой нового ЭУР!


















Комментарии 92
MOTORHERZ HZX0002
Датчик на fiat panda 2
Всем привет
Мужики заменил датчик
Но вправо крутится туже чем в лево
В чем косчк? Что неправильно сделал?
Адаптацию прибором. Или установил с преднатягом в одном из направлений, а должен был в расслабленном.
Похоже, столкнулся с такой же проблемой. Как разобраться, какой из 5 датчиков покупать и, если можно, ссылку на магазин.
и еще: можно ли, только сняв пластиковые кожухи под рулем, узнать сколько проводов и каких цветов, в шлейфе датчика?
Читай комментарии выше, там указан сайт
привет. а я что-то не вижу ссылку на сайт, только на профиль человека. там ничего про сайт
эур был куплен на разборе в целях установки на иное авто. Выше я спрашивал
Здравствуйте.
Подскажите пожалуйста можно ли его проверить не устанавливая на авто? Скажем на столе?
диагностику не делал.
Ошибка какая?
так не запускается эур .
Так ставьте на авто и проверяйте
Для того чтоб установить на другое авто.
Я пробывал на авто, но без подключения вала к рейке, так Эур с ума сходил и дергался когда я крутил вал с не подключённой нагрузкой (рейкой)
Адекватной работы вы не добьётесь на столе
А для чего вы это делаете на столе?
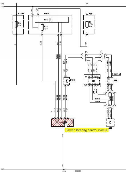
3 и 2 пин это датчик скорости.
на схеме В188
По ходу электроусилитель через кан видит обороты двигателя, это 7 и 8 пин.
Я подключил на столе плюсы и минус, а в замен ни каких признаков жизни.
Я могу отправить у меня есть!
У меня ее нет
Схемой поделиться?
Нет мануала по данной процедуре «на столе» а когда на авто — можно
Если не тяжело подскажите от чего он запускается?
От генератора или импульсы оборотов от блока.
Просто есть схема но там указано что он управляется кан шинами.
День добрый! Нет конечно.
Если не секрет почему.
Здравствуйте.
Подскажите пожалуйста можно ли его проверить не устанавливая на авто? Скажем на столе?
Здравствуйте, я заменил датчик положения рулевого колеса, когда менял у меня паз на валу (под стрелку на датчике) был внизу, что бы подогнать его я вывернул колеса немного вправо, так и завожу, но руль сам выворачивается влево, почему так?
Обе метки и отверстие выставлял точно.
Откалибруйте его программно
Это можно сделать самостоятельно? У нас нет таких сервисов.
Да. Читайте хорошо мой б. журнал и комментарии к нему
Хорошо, спасибо.
mangeka
Да. Читайте хорошо мой б. журнал и комментарии к нему
К сожалению про калибровку ничего не нашел в БЖ.(
Здравствуйте. У меня вопрос. При установке датчика поворота руля в корпус эур, со скобой, получается надо повернуть вал оси руля пазом к стрелкам. Это я понял, все как показано на фото. Разборку производим с колесами повернутыми строго прямо, если я не ошибаюсь. Но разбирая для прочистки на днях свой эур я увидел, что при положении колес прямо, вал оси руля, на который мы одеваем датчик, смотрит пазом строго вниз, соответственно и стрелки на датчике не совмещены. И это, важно, прямое положение колес и датчика. Так вот чего я не могу понять. После установки датчика как на фотках, при монтаже его обратно я буду вынужден провернуть вал эур в то самое первоначальное положение до всей разборки, что бы вал идущий к рейке после эур вошел шлицами так как был установлен ранее. Получается мы сбиваем то самое совмещенное положение стрелок датчика из коробки, и нуль точка уходит. Вот чего я не понимаю. Получается надо будет калибровать датчик после установки?
Все правильно. Когда разбираем сам эур, запоминаем(отмечаем краской или еще как либо)потом совмещаем все по меткам. меняем датчик и возвращаем на метку обратно и ставим на авто
Я так понимаю датчик совмещает в себе две функции. Первая, это положение рулевого колеса, это определяется именно абсолютным энкодером(дорожки на самой нижней плате, и подвижная часть, которая движется по ним в неграниченном колличестве оборотов в любую сторону). Вторая, это определение начала движения руля в ту или иную сторону(является сегментом дорожек на плате верхней части више упомянутой тарелки, и движущимися по этому сегменту четырех усиков следующей тарелки). И теперь к вопросу в предыдущем, моем комменте. На новом датчике при возврате эур вала в положение, прямоустановленных колес на авто, до снятия мы смещаем то самое, очень важное положение точки для прямого усика скобы в одну сторону, нарушая тем самым все совмещенное ранее при установке. Иначе эур к прямым колесам обратно не прилепить. И все будет отцентровано? Вращением колеса сначала в одну сторону, потом в другую, с включенным двигателем?
mangeka
Все правильно. Когда разбираем сам эур, запоминаем(отмечаем краской или еще как либо)потом совмещаем все по меткам. меняем датчик и возвращаем на метку обратно и ставим на авто
Прошу прощения за излишнюю дотошность и объем написанного. Просто как я понимаю датчик первой функции получает нуль точку калибровкой, при врещении руля? А вторая функция, осуществляет работу смещением тарелок между собой на 1-2мм в любой точке пути и в любую сторону работы колеса? То есть датчик сам после установки адаптируется к новому положению. Вот мне и не понятна излишнее внимание к точки, которую держит скоба. Еще раз извиняюсь за толмут)))
По мимо того что этот датчик показывает положение рулевого колеса, он отвечает за МОМЕНТ поворота. Так вот если не правильно установить(с преднатягом в ту или иную сторону) у вас руль будет вращаться в одну сторону труднее чем в другую. Или вовсе сам будет вращаться. + к этому нужно выполнить калибровку нуля и момента через фиат эко скан
Ок спасибо большое!)
mangeka
По мимо того что этот датчик показывает положение рулевого колеса, он отвечает за МОМЕНТ поворота. Так вот если не правильно установить(с преднатягом в ту или иную сторону) у вас руль будет вращаться в одну сторону труднее чем в другую. Или вовсе сам будет вращаться. + к этому нужно выполнить калибровку нуля и момента через фиат эко скан
На фабии?
Как проблема давала о себе знать? У меня как заведешь руль крутится нормально без проблем вправо влево. Потом как по центру ставишь моторчик начинает жужжать, но не крутит! Руль поворачивает перестает, но позже может отключится. В чем проблема?
парни подскажите как калибровать датчик после установки, у меня просто сам руль поворачивается,
Спасибо
если будите разбирать чистить старый датчик учитывайте что при совмещении меток надо сделать скобу чтобы совместить и тарелку положения и тарелку усилия карочь чтобы скоба прошла и первую и вторую тарелку с ножками…
Хай! Номера его нет. Читай всё что выше написано, поймёшь
здраствуйте подскажите пожалуста номер датчика положения руля, или где его можно взять?
Не в курсе, взял что у ребят было и по цвету такое же как в ЭУРе)))))
Не подскажешь что за смазка у тебя на четвёртой фотографии с низу в банке?
И вообще этот электроуселитель изготовил не ФИАТ а Delphi…
Вопрос первый — ВАШ фиат! Это именно мой?))))) И "без башни" это как? Или о чём?
Извиняюсь, напарник с моего аккаунта написал.
Но реально стрёмно ездить с таким управлением "без башни".
Это моё мнение.
ну и говно этот ваш фиат!
Я и имел ввиду фиат эко скан. Нужно пробывать входить в блок ЭУРа через разные модификации фиата
9. Настройка нулевой точки руля и настройка поворотного момента с помощью Eco Scan
Скажите пожалуйста, где можно взять эту программу, Подключение к пунто есть у меня только fiatecuscan Но он не видит ЭУР!;) Только коробку.
Спасибо ;-)
Отличный отчет, надеюсь не пригодится, но всё равно в закладки!
Я брал обычное с сигнализации шериф, фирмы Pit
У меня на корсе тоже проблема с ЭУР, все советуют пропаять дорожки шлейфа датчика поворота руля. А ошибка высвечиваетсяС1508 Низкий ток электродвигателя, не сталкивались с там делом ?
Сталкивался только на короле, там менял силовое реле в блоке управления ЭУРа. Были подгоревщие контакты
Точно и я вчера разобрал блок управления а внем добротно так припаянное реле, правда снизу под платой, но с характерными следами пригара черного. Не помнишь сколько оно стоит, это реле силовое ?
молодчага
Привет! Может подскажешь. опель корса д, тот же эур всё тоже самое. вопрос в следующем — про метки я все понял, но после сервиса, где нам не помогли, решили сделать сами. Так вот ту крышку, которая у тебя на фото со штрих кодом, её снимали и потом собрали все, но она сместилась в конечном итоге, как вот её поставить на место?)) сзади есть ещё какие-то метки помимо передних.
Из нутри меток нет, только снаружи, синяя клякса. Одного понять не могу, на кой хер её снимали, что пытались найти?
я сделал сегодня, разобрался. но там действительно сотые доли миллиметра сдвигаешь и всё меняется. откалибровал, поксиполом закрепил верхнуюю подвижную часть чтоб не смещалась и всё арбайтен. по предистории — девушка резко довела руль до упора и он стал жить своей жизнью, сам куда захочет повернет и как на камазе хрен свернешь, разобрал я после сервисменов криворуких, распаял его, все прочистил подогнул контакты и откалибровал.
;-)
Вот нашла твой отчет по ремонту ЭУР. Думаю может он мне поможет. просто мой не работает как надо уже с пол года и что я только не делала с ним! Теперь попробую сама все сделать.
Спасибо за полное описание работы.
Открывание задних дверей…
я так понял, что ЭУР у них слабое место? Какие еще слабые места у ГП?
задние двери(ручки именно решаемый вопрос легко)
и место расположение генератора
сколько ЭУР новый стоит?
в районе 30 а то и больше у официалах
за 18500
по вину нет, там описание на ссайте, который указал corbandalas
На ихнем сайте было указано описаниие, по нему и подбирался датчик, сейчас не могу найти быстро ссылку, как найду — выложу
Ок ждемс)
Заказывал для Жени здесь www.ebay.de/itm/Lenkwinke…teile&hash=item2ec6e19740
через сколько доставили?
да не помню уже, стандартно как для ebay и dhl — недели 2-3
хммм, 2-3 очень хороший срок, если взять транспортной компание и авидоставкой
corbandalas
Заказывал для Жени здесь www.ebay.de/itm/Lenkwinke…teile&hash=item2ec6e19740
на сколько я понял отличие идет в количестве и цвете проводов самого датчика. И вот вопрос, как вообще происходит подбор сего датчика? По вину не бъется(
мега полезная запись;) мой видимо на подходе( а как его выбирать, датчик этот если их столько видов?
могу ошибаться, но там вроде датчик поворота руля, датчик коленвала и хз чё ещё мб есть
Я про датчик поворота руля спрашиваю, которых много разновидностей;)
аааа)ну тогда хз, у меня походу всё под замену будет)хотя хоть бы какие нить датчики или ещё что)
На ГП 90% что это именно злосчастный датчик!
А зачем что то прозванивать? Сканером проверить нельзя? Он покажет в чём причина.
мой пунто не читается у них, ток двигло находит
Ты про официалов говоришь?
про сервис
Сервис официальный, Фиат?
сервис "доктор кузов" ))))) нет не официал
молодец что сделал, у себя ещё хз, на сервисе нужна эл.схема электрику чтобы правельно всё прозвонить и т.д короче
жду эту "уё." книгу, ещё около месяца ждать -_- звонил сказали чере неделю \ две, монолит ток пришлёт ещё недели 1.5 до меня -_-
Лобач Секурит (оригинал) 6800 обойдётся (просто для информации)
да повезло, мог бы и не подойти датчик…
как везёт же тебе, а мне ещё без эура месяц кататься в среднем =(