Добрый день зашедшим в мой блог.
Последние пол года собираю инфу по поводу установки в Ксю АБС.
А именно АБС с Ланоса. из того что удалось выяснить на Ланосы ставили АБС 3 Типов. Делфи, Бош, про последний инфы мало нашел.
Нас интересует АБС БОШ 5.3
И самый первый и главный вопрос. Общается ли данный блок с ЭБУ двигателя.
Наконец я нашел ответ на данный вопрос.


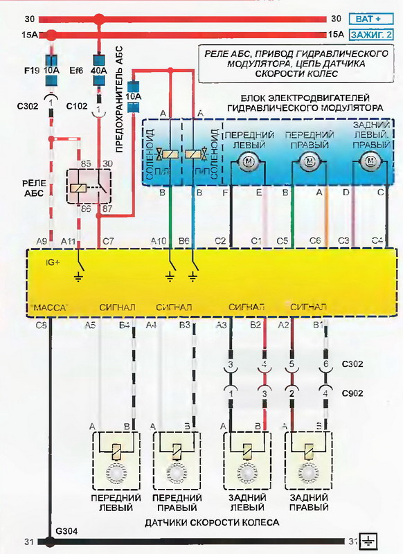
Как видим из распиновки блоки не общаются между друг другом. Полностью 2 независимые системы машины.
Далее что нам нужно для установки:
1. ГТЦ 22 мм с двумя выходами вместо нашего на четыре выхода(либо глушить 2 выхода).

2. Трубки до блока АБС от ГТЦ 2шт.
3. Сам блок АБС БОШ 5.3 (кат. номер 96283843)


4. Проводки моторная, задней балки, на поворотные кулаки.
5. Наружные гранаты с кольцами АБС

6. Кронштейны на кулак под датчики и сами датчики


7. Задние ступицы с датчиками АБС(плюс данных ступиц что они не обслуживаемые, забываем про подтяжку подшипников)

8. Мелочевка в виде креплений и кронштейнов.
Плюс есть опыт установки правда на Ланосы, но думаю сильно это не меняет процесс установки на Нексию.
Единственный минус, запчасти только с Украины привозить.





Комментарии 29
Кронштейн на правый кулак вы как установили ? Можете подробно показать фото ? У меня система абс другой
Во-первых цена вопроса высоковата
Во-вторых принцип работы этой молели абс устарел морально, всё-таки время идёт
В-третьих на кой он нужен?
какой принцип?вы его изучали?
4 канальный блок, что еще надо? на этом блоке половина машин ездит к примеру пассат б5
в чем высока цена?я не продаю его я хочу собрать информацию и установить, для меня потратить 5к на запчасти допустимо.
кароч, не ругайся
есть желание-ставь
на основе отзывов тех, кто заморочился и поставил-эффект не тот, чего ожидали.
с абс нужно уметь ездить, техника управления кардинально другая.
я за эксперементы и тюнинг, но если эффект не особо крут, то не считаю нужным тратиться.
категорическое имхо
не серчай!
я не серчаю)
с абс при торможение у тебя остается управление а не несет как снаряд в цель. если получиться достать все запчасти я поставлю.
Принцип работы понятен, но то, как работает штатная абс на кадеттах, нексиях, ланосах-не идёт в сравнение с более современными моделями
Ну не буду спорить. но сделаю поправку.
На ланосах, нексиях и кадетах стоял 3х канальный допотопный абс, то что я собираюсь ставить ставился на бмв, ауди, фольцы 2000х годов. он идет с ESP, но нам без вариантов его доставить, а 4канального абс достаточно современного мне хватит, чтобы не уезжать юзом при торможении, заодно это решит проблему гтц, для перехода на большие тормоза. В идеале можно и с вектры вснуть с трекшн контролем и есп блок абс, но гемороя как раз больше.а тут болт он все будет
Затея хорошая, но по деньгам выйдет очень дорого.
я приценился все про все в украине покупать 5к
У нас если найти шеви ланос 1.5 с абс, то тоже можно снять с него. Но цены будут конские.
В какую сумму все влезает? Почему только с Украины ? Скинь сайты где это все смотришь, пожалуйста
В Россию не поставляли ланосы с мотором 1.6
Дерзай у тебя все получится.
А задняя балка сама та же остается? Достаточно только ступицы сменить? И еще один момент — у N150 на переднем левом колесе 1 датчик АБС уже "задействован".
Это датчик скорости
Это датчик неровной дороги.
Датчик неровной дороги есть только у нексий с двигателем a15sms и стоит он на левом "стакане". У нексий с f16d3 нет датчика неровной дороги вообще, за то задействован на переднем левом колесе 1 датчик АБС как "датчик скорости" (судя по каталогу). Теперь касабельно только нексий с f16d3 — так как место датчика на переднем левом поворотном кулаке уже АБС занято и задействовано как тогда АБС то работать будет?
А что же тогда в коробке стоит второй датчик скорости что ли?
Да.
77Vadimm
Датчик неровной дороги есть только у нексий с двигателем a15sms и стоит он на левом "стакане". У нексий с f16d3 нет датчика неровной дороги вообще, за то задействован на переднем левом колесе 1 датчик АБС как "датчик скорости" (судя по каталогу). Теперь касабельно только нексий с f16d3 — так как место датчика на переднем левом поворотном кулаке уже АБС занято и задействовано как тогда АБС то работать будет?
я думаю это решаемо, сделать 2 крепеж
А еще перенос бачка гура со всеми вытекающими. Недешевое удовольствие однако.
гура нет
Бесполезная вещь.Ну если охота то всё можно наВтыкать)))
11-12 — что тогда ?
Не диагностическая линия K-Line которая ?
а — 12 — L-line ?
Это ты тянешь в разъем где пассажир подключаешь провода, чтобы диагностировать блок.
Я общался с 2мя людьми кто сам лично ставил АБС БОШ 5.3 на ланосы. оба утверждают блоки не связаны.
24 октября в 12:28
а по проводке, если блок абс будет бош то к мозгам цепляться мне не надо? он полностью автономно работает?
24 октября в 12:30
автономно
Не знаю — обычно пишут диагностический разъем, а здесь прям написано K и Л линия
АБС как и AIRBAG — диагностируется отдельно от K-Line — то есть провод нужно переключить на другой контакт разъема(поэтому K-LINE не упоминается — а пишут диагностический разъем Airbag или ABS)
А лучше всего взять схему с Ланоса — да посмотреть куда подключается 11-12 контакт
Serega2308
Не знаю — обычно пишут диагностический разъем, а здесь прям написано K и Л линия
АБС как и AIRBAG — диагностируется отдельно от K-Line — то есть провод нужно переключить на другой контакт разъема(поэтому K-LINE не упоминается — а пишут диагностический разъем Airbag или ABS)
А лучше всего взять схему с Ланоса — да посмотреть куда подключается 11-12 контакт
у блока по распиновке больше нет вывода диагностического, следовательно это и есть диагностическая линия.
Serega2308
Не знаю — обычно пишут диагностический разъем, а здесь прям написано K и Л линия
АБС как и AIRBAG — диагностируется отдельно от K-Line — то есть провод нужно переключить на другой контакт разъема(поэтому K-LINE не упоминается — а пишут диагностический разъем Airbag или ABS)
А лучше всего взять схему с Ланоса — да посмотреть куда подключается 11-12 контакт
незнаю насколько ответ актуален спустя 7 лет) к и л это на диагностическую колодку абс, она 4х пиновая, у лачетти (т.к. блоки ате и бош что ставились в ланосы идентичны лачетевсим) этот разъем выведен над блоком абс возле бочка антифриза, а на данной автором схеме, да, только в колодку в салон (диагностическую). Сегодня смотрел схему лачетти АТЕ там есть этот доп разъем
Serega2308
11-12 — что тогда ?
Не диагностическая линия K-Line которая ?
а — 12 — L-line ?
avto-skan.ru/uploads/bl_bosch_abs_5_3.pdf
26 страница даташита блока. 11 выход диагностика.