
Как я писал ранее куплена приборная панель с бензинового распила.
www.drive2.ru/l/465211342245069454/
Конечно же у Саши из Красноярска.
Ранее писал про нее
www.drive2.ru/l/466964513535558393/
Сегодня свершилась установка .
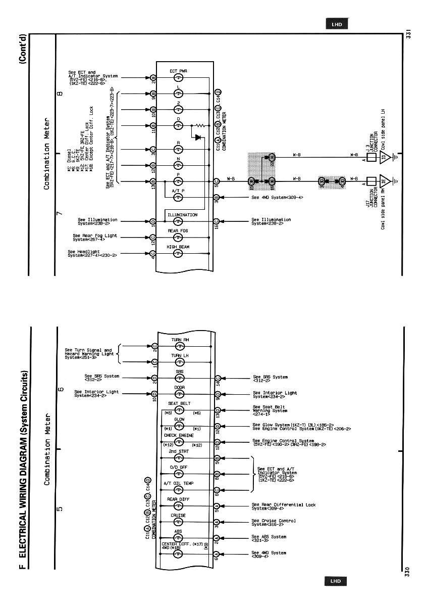
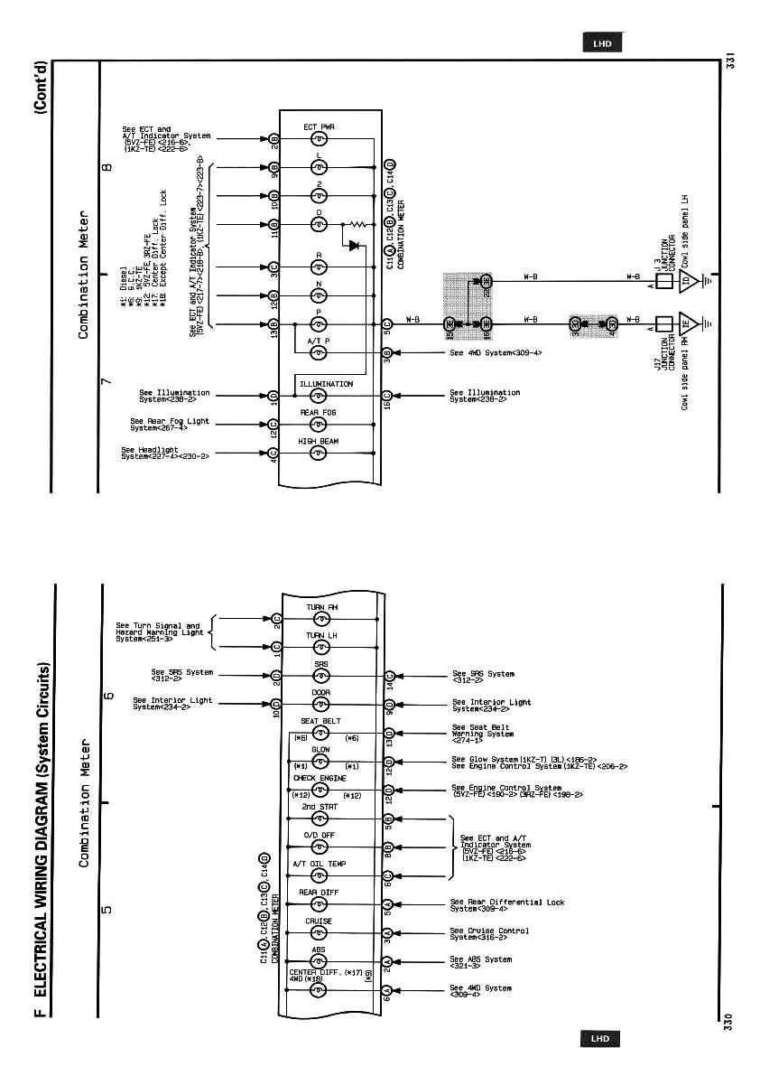
В общем нервов потрепала эта затея, легион как все знают мануал самый кривой, многое просто вызванивали и методом тыка практически соединяли.
Ранее писали многие о проблемах с Тахометром и с полключением спидометра — так вот.
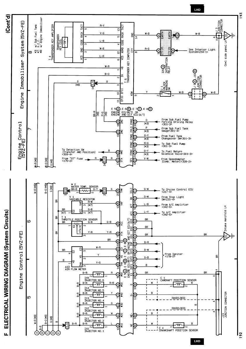
Тахометр — все работает просто и четко, без резисторов и тп. Причина — приборка с донора у которого тот же двигатель как и у меня — 3.4 л
Спидометр — — необходимо соеденить со старой проводки контакты D6 c контактом новой панели — B8 и также старый D1 c новой B5.
По маркировке разьемов на СТАРОЙ панели -смотрите лично, места для подклбчения на плате пронумерованы и подписаны буквой (фото есть) — и это часто не соответствует тому что в Легионе.
ДУТ — все работает корректно *возможно поменяли на новый до меня — не знаю.
Индикация раздатки — ктото писал цитирую " Еще не написал про геморой с подключением лампочек передней блокировки и ПТФ. Дело в том что от них можно получить сигнальный только +. А ламочки в панели загоряются при замыкании на массу. Решил данную задачу обычными реле от ВАЗа, при подаче + они замыкают массу для лампочек панели. " — пришлось вскрывать панель новую и припаивать 5 проводов в ней к контактам на лампы РК — по другому к ним не подлезть., сигнал идет по минусу, сделали так что на Н режиме горят задние колеса, на HL все 4 и на LL ярко все и центр диод желтый. Реле не использовали — все и без них работает (фото)
Был гемор с лампой АБС, загоралась с ручником- что только не пробовали не помогло.выкрутили лампу и развели проводку так что на тесте горит TRC лампа, потом тухнет, ручник стал гореть как надо.
Пробег на приборке 111 000 всего)) пока не переписывал-покатаемя и так. Все остальные лампы работают, конечно нет индикации Круиза- нет его на прулях-вот и брать неоткуда, нет инд ПТФ (не особо и надо) и без дела остался регулятор подсветки приборки старый.
Впечатлений море — доволен как слон.
Перед установкой скачайте ориг электронную схему на ваш авто-там хоть и на дорестайл но ошибок нет.
Все чем руководствовался — прилагаю в фото ниже, так же как и то что получилось и процесса работ.

























Комментарии 72
Приветствую. Не вспомните как индикацию выводили на машинку.
Режимы раздатки виприборку впаивался к оампам. . сигна л с раздптки
Подскажите пожалуйста как откорректировать тахометр? Оптитрон с другого двигателя, обороты показывает некорректно. Нужно какой-то резистор поставить, есть ссылка как это сделать? Заранее спасибо)
Искать сигнальный провод с эбу, на него подбирать сопротивление. Тахометры все разные. Поэтому я и писал в отчете, что надо брать от такого же мотора.
Машина давно продана на Камчатку, все схемы и материалы по этой процедуре утрачены с бывшим телефоном …так что помочь особо не чем
Да вот если бы был такой же, то проблем небыло, а так при установке с 2,7 на 3,5 он врет и я нигде не нашел как это исправить, кроме как установкой корректора. А тут краем глаза зацепился за информацию про резистор, думаю, может оботись без корректора)
Переменный внедрить. И под показания хх подстроить
куда его внедрять, где об этом почитать?
Да классно сделал . Тоже так скоро будет . Ищу вот только фишки 2 штуки по 30 контактов на оптитрон может у кого есть ?
а в чем прикол с нумерацией в разъеме С? Нету 7 и 10 хотя на рисунку и на фото 10 контактов
Привет. Задумался тоже такую приборка поставить. Щас конечно куча вопросов! У меня 4 фишки а тут смотрю 2. Это что надо будет с фишками покупать панель и обрезать от старых и цеплять в новую?
Если у тебя рестайл то просто ставь оптитрон и все, все фишки подходят. Решать надо если было 4 как в моем отчёте. По сути ничего сложного нет, перепиновка. У Вовы с Уфы есть даже подробно расписанная картинка что с чем соединить. Главное бери от авто С ТАКИМ ЖЕ МОТОРОМ. И ТОГДА ПРОБЛЕММ С ТАХО И СПИДОМЕТРОМ НЕ БУДЕТ. Ну и конечно нужно брать с проводкой
У меня дорестаил. И 4 фишки
www.drive2.ru/l/521254824…p-m4Nc_m12F1Nm0U2kwRv3Tz8
Вот автор, он бы стоек свою схему разъяснит, я по другому рисовал
2701860
Если у тебя рестайл то просто ставь оптитрон и все, все фишки подходят. Решать надо если было 4 как в моем отчёте. По сути ничего сложного нет, перепиновка. У Вовы с Уфы есть даже подробно расписанная картинка что с чем соединить. Главное бери от авто С ТАКИМ ЖЕ МОТОРОМ. И ТОГДА ПРОБЛЕММ С ТАХО И СПИДОМЕТРОМ НЕ БУДЕТ. Ну и конечно нужно брать с проводкой
В1 и а какие-то это пины старых фишек?
На оптитроне 2 фишки. Белая и синяя. У нас 4, а.б.с.д
SpeedST
Привет. Задумался тоже такую приборка поставить. Щас конечно куча вопросов! У меня 4 фишки а тут смотрю 2. Это что надо будет с фишками покупать панель и обрезать от старых и цеплять в новую?
И вот
SpeedST
Привет. Задумался тоже такую приборка поставить. Щас конечно куча вопросов! У меня 4 фишки а тут смотрю 2. Это что надо будет с фишками покупать панель и обрезать от старых и цеплять в новую?
И такой вопрос. Может кто подскажет. У кого можно найти фишки к панели?
с рестайла даже ели он был без оптитрона а просто с ресиайл панелью с электронеым одометром, главное чтоб были 2 разьема по 30 проводов а не 4
С дорестайл на Рестайл переделывать хочу. Продавец сказал нужен датчик топлива
на дорестайле небыло оптитрона
И я про тоже. Теперь будет походу
ниче не понимаю…пишешь с дорестайла панель на рестайл но нет проводки
Я такого не писал. Спрашивал про гемор при переделке на оптитрон, а потом где найти фишки для оптитрона. Теперь другой вопрос. Продавец говорит что нужен датчик бака при переделке
да, уровня топлива, он на рестайле более чувствительный, будет раньше показывать что пусто хотя реально в баке 20 л точно до лампы
У меня сейчас такая ересь на дорестайл
Привет. Подскажи пожалуйста. Геморой такой же ждёт с оптитроном на Дизель ?
одинаково, но если оптитрон с твоено мотора то он в 2 раза меньше
Я нашёл с рестайла с дизеля
привет хорошая работа, подскажи цвет провода на тахометр, для сиги надо
Уже не помню.давно было…в книге есть.легионовской
приветствую, купил машину дорестайл 5вз, оптитрон уже стоял, но похоже от 3рз, потому что проблема с оборотами как тут www.drive2.ru/l/492928106235953250/, есть решение с этой приборкой?
поменять на приборку от авто с вашим типом двс или эксперименты как на картинке ниже
К каким проводам на оптитроне подключать — тахометр, спидометр, темп. ох.жид., бак, ну и подсветка оптитрона? Все цвета одинаковые, по мануалу не понять как в фишке (считать) нормируются по счету провода. С лампочками разобрался а вот с остальными нет…
в родной косе на оптитрон все провода прлнумерованы у самого разьема мелкие цифры. По подключению выписывал с книги легиона, искал прозвоном многое, очень помогает ориг электро схема, зеленая такая книга. Времени дойига прошло, я уж и не помню что к каким крутил…тахо к штатному сигналу как и спидометр (оптитрон с донора с таким же мотором и проблемм не было вобще)
привет. Оптитрон был от 5вз? или от 3rz?
5vz конечно, нафига мне лишний гемор с тахо и спидометром
Здравствуйте, как можно связаться с Сашей с Красноярска?
интересно. У меня тоже на одометре было 111 тысяч, когда комплект привёз. Товарищ покупал панель отдельно, тоже 111 тысяч на табло светилось. Это какой-то знаковый пробег для япов, что они строго на нём продают тачки, или тупо отматывают на эту цифру? Не может же так совпадать
наверное) аукционы видимо от пробега оценку дают
табло продай старое)))
собираюсь кстати, ща в этом допилю кой че и забарыжу. предлагай цены в личку. мотор 3.4 с круизом версия, рробег 375 но те мех спидометр то все правится куда надо.
Ого, сколько труда положено !
Классно, что получилось внедрить. Мои поздравления.
спасибо
супер, тоже хочу оптитрон !
Ну тебе бы и не воткнуть то, сколько готовился, удачи в эксплуатации.
Это ж надо было так хотеть оптитрон)))))
Поздравляю, Сергей! Завидую белой завистью!
мои поздравления!
ПС:
да не легко это было вам…
Не, у меня есть, спасибо
Есть у меня книга со схемами японская, но дорестайл
так онаи нужна
У вас есть?
в пдф
Prado95-Kamchat
У вас есть?
могу ссылку дать, если живая еще
Prado95-Kamchat
У вас есть?
схемы с этой оф книги у меня приложены
че за Саша с КрЯрска ?
разборка там, распилофф
Как связаться ?
сек
vss45
Как связаться ?
в личке
Мне бы тоже контакты, можно?
пожалуцста
Пасиба ))
2701860
пожалуцста
Классно, а можно тоже контакты?
Поздравляю! Красота!
Красота, поздравляю даже немного завидую! Надеюсь пригодились фото которые я прислал)
конечно-все по чуть чуть и в итоге красота
Главное чтобы радовала глаза, я вот те два дня успел покататься с неработающим оптитроном. И мне он показался темноватым на солнце)
оч яркий, стекло чёрное просто
За труды уважуха!
Но, право, не стоила свеч игра) Всё то же осталось, только "в профиль".
стоила, еще как стоила
))
Что ж, пусть радует глаз подольше!)